gmaj22 Opublikowano 22 Grudnia 2017 #151 Opublikowano 22 Grudnia 2017 lechumb...znaczenie ma również "masa dyspozycyjna" wody przed pompą. Przewężenie na średnicy rekompensowane jest prędkością przepływu/ciśnieniem.
sgl Opublikowano 22 Grudnia 2017 #152 Opublikowano 22 Grudnia 2017 Tak wiec wnoiskuję z waszych wypowiedzi że zasilanie i powrót na takiej samej średnicy, powiedzcie jeszcze mi czy kolektor DN40 tylko na zasilaniu czy też na powrocie z zaworów 4D tak to wyglada na schemacie defro.
teres Opublikowano 22 Grudnia 2017 #153 Opublikowano 22 Grudnia 2017 Panowie dziękuję za wsparcie w sprawie poprawy instalacji, rozmawiałem dzisiaj z hydraulikiem który robił instalację i efekt jest taki że po nowym roku poprawki, zasilanie i powrót na większej średnicy, rozmawiałem z nim jeszcze o zrobieniu kolektora pod 4D a reszta tak jak wynika z waszej propozycji na schemacie. Z pieca wychodzi średnica 1 1/2" czy taką średnicą polecieć zasilanie i powrót czy wystarczy 1 1/4" 6/4" masz tylko po to, żeby to miało szansę działać na grawitacji, której u Ciebie nie będzie. Chłopie masz kocioł 15kW i chcesz walić takie średnice? Nie masz co z pieniędzmi robić, to sobie zrób i z 2". Zrób to z miedzi 28 i będzie z dużym zapasem. Pamiętaj o łukach, a nie kolanach 90 stopni. Do tego pompa kotłowa tak jak było pisane wcześniej. Masz tam dwa mieszacze DN25 oraz CWU minimum DN20. Dla stabilności przepływów dałbym na zasilaniukolektor minimum DN40. Dla jakiej stabilności przepływu? Od tego tam są pompy. Witam zgadzam się z twoją opinią, ale szy nie powinno być tak że średniza ru powinna być taka sama na wyjściu i wejściu z pieca. Myślałem o zastosowaniu 1 1/4" na zasilaniu i powrocie, i masz rację kolektor tez by się przydał 1 1/12" chyba że się myle to pisz śmiało. Kolektor może dać jedynie ładny wygląd, po nic więcej nie jest potrzebny. Ale jesli masz zamiar wstawiac pompe kotlowa to i tak bedziesz robil redukcje zeby ja wstawic. Duzy przekrój wstawia sie wtedy gdy ma sie nadzieje ze bedzie dzialac grawitacja a u ciebie nie bedzie dzialac. Dokładnie tak. Dobrać tylko średnice ze względu na zakładany przepływ i to wszystko
lechumb Opublikowano 22 Grudnia 2017 #154 Opublikowano 22 Grudnia 2017 Wiec właśnie dlatego zasugerowalem aby ktoś bardziej doświadczony (sambor, gmaj22) sie wypowiedział bo moja wiedza tak jak pisałem opiera sie tylko o to forum ale jak to mowia czlowiek uczy sie cale życie. Chociaż u mnie pojawił sie dziś problem z inst. Żona zadzwoniła i mowi ze nie ma cieplej wody w kranie i grzejniki zimne. Wczoraj podobno po poludniu bylo wszystko ok. Piec chodzi chociaż przebił zadana prawie o 10st, pompki pracuja, podloga grzeje tylko rurka od cwu zimna. Niby za pompka od co termometr manualny pokazuje 45st ale juz dalej rozdzielacz zimny. W tej chwili nie ma mnie w domu bo jeszcze w trasie ale wieczorem trzeba bedzie cos z tym zrobic chociaz bardzo nie mam pomysłu od czego zaczac. Jedynie przychodzi mi do glowy ze jakims sposobem sie zapowietrzylo. Instalacja przerobiona w lato wedlug tego schematu po rozmowach ru na forum.
sgl Opublikowano 22 Grudnia 2017 #155 Opublikowano 22 Grudnia 2017 6/4" masz tylko po to, żeby to miało szansę działać na grawitacji, której u Ciebie nie będzie. Chłopie masz kocioł 15kW i chcesz walić takie średnice? Nie masz co z pieniędzmi robić, to sobie zrób i z 2". Zrób to z miedzi 28 i będzie z dużym zapasem. Pamiętaj o łukach, a nie kolanach 90 stopni. Do tego pompa kotłowa tak jak było pisane wcześniej. Dla jakiej stabilności przepływu? Od tego tam są pompy. Kolektor może dać jedynie ładny wygląd, po nic więcej nie jest potrzebny. Dokładnie tak. Dobrać tylko średnice ze względu na zakładany przepływ i to wszystko Obecnie jest z miedzi 28 mm tyle że są kolana 90 stopni
teres Opublikowano 22 Grudnia 2017 #156 Opublikowano 22 Grudnia 2017 Łuki są bezpieczniejsze, bo na kolanach może Ci wypłukać miedź.
sgl Opublikowano 22 Grudnia 2017 #157 Opublikowano 22 Grudnia 2017 OK rozumiem, nie ma co się denerwować na osoby które nie mają pojęcia o hydraulice i na pewno nie mają zamiaru wydawać zbednie kasy, w moim przypadku to hydrałlik bedzie robił poprawki i to jest w jego zakresie, ale jak widac pierwsze wykonanie go przerosło jak chce skorzystać z waszego doświadczenia i pokierować poprawkami w taki sposób aby można było temat zamknać. Wiem że pompa kotłowa bedzie na pewno, chciałem dokończyć temat średnicy rur bo przy pozostawieniu obecnego stanu i wstawieniu pompy kotówej to nie bedzie działać.
gmaj22 Opublikowano 22 Grudnia 2017 #158 Opublikowano 22 Grudnia 2017 OK...podam przykład: zasilanie i powrót z kotła Cu28, na nim "wiszą" dwa mieszacze DN25 i pompa cwu na rurce "tylko" DN20. Co najmniej dwie z tych pomp pracują ciągle. Mieszacze ustawione na 50%. Na kotle/zasilaniu jest 60C, na powrocie mieszacza #1 jest 30C a mieszacza # 2 jest 40C. Pompy pracują z tą sama wydajnością. Teoretycznie za mieszaczem #1 powinno być 45C a za #2- 50C. Gwarantuję , że będzie co najmniej 10C mniej :)
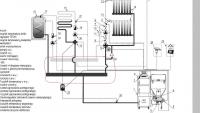
hajtaler428 Opublikowano 22 Grudnia 2017 #159 Opublikowano 22 Grudnia 2017 6/4" masz tylko po to, żeby to miało szansę działać na grawitacji, której u Ciebie nie będzie. Chłopie masz kocioł 15kW i chcesz walić takie średnice? Nie masz co z pieniędzmi robić, to sobie zrób i z 2". Zrób to z miedzi 28 i będzie z dużym zapasem. Pamiętaj o łukach, a nie kolanach 90 stopni. Do tego pompa kotłowa tak jak było pisane wcześniej. Dla jakiej stabilności przepływu? Od tego tam są pompy. Kolektor może dać jedynie ładny wygląd, po nic więcej nie jest potrzebny. 6/4 jest zalecane nie po to aby zapewnić pracę grawitacyjną obiegu kotłowego. Jak byś przeczytał więcej niż ostatnich kilka postów to byś o tym wiedział. Twoim zdaniem jak są pompy to średnica zasilania nie ma znaczenia? Wyraźnie na jego przykładzie widać że 28 nie daje rady przenieść mocy z kotła do mieszaczy - dla 22st za zaworem 50% otwarcia. Ja bym dał 6/4 - nie jest to długi odcinek więc różnica w kosztach niewielka. Zwiększenie średnicy pozwoli również na przesunięcie przyłącza RB w dowolne miejsce na odcinku od kotła do miejsca montażu pompy CO/CWU ze schematu post #99
teres Opublikowano 22 Grudnia 2017 #160 Opublikowano 22 Grudnia 2017 OK...podam przykład: zasilanie i powrót z kotła Cu28, na nim "wiszą" dwa mieszacze DN25 i pompa cwu na rurce "tylko" DN20. Co najmniej dwie z tych pomp pracują ciągle. Mieszacze ustawione na 50%. Na kotle/zasilaniu jest 60C, na powrocie mieszacza #1 jest 30C a mieszacza # 2 jest 40C. Pompy pracują z tą sama wydajnością. Teoretycznie za mieszaczem #1 powinno być 45C a za #2- 50C. Gwarantuję , że będzie co najmniej 10C mniej :) Może być tak, że jest za niska temperatura zasilania na kotle, wtedy podłogówki będą potrzebowały większy przepływ. Trzeba zapewnić takie warunki, żeby podłogówki brały sporo z podmieszania i znacznie mniej z zasilania kotła. Dam inny przykład z obliczeń Rura Cu 28*1 Moc Q=15.000 W Tzas = 70 stopni Tpow = 50 stopni Przepływ 0,18L/s = 650 L/h = 0,65m3/h Prędkość wody V = 0,355 m/s Mamy dobrą temperaturę na powrocie i wystarczającą prędkość w rurach miedzianych. 6/4 jest zalecane nie po to aby zapewnić pracę grawitacyjną obiegu kotłowego. Jak byś przeczytał więcej niż ostatnich kilka postów to byś o tym wiedział. Twoim zdaniem jak są pompy to średnica zasilania nie ma znaczenia? Wyraźnie na jego przykładzie widać że 28 nie daje rady przenieść mocy z kotła do mieszaczy - dla 22st za zaworem 50% otwarcia. Ja bym dał 6/4 - nie jest to długi odcinek więc różnica w kosztach niewielka. Zwiększenie średnicy pozwoli również na przesunięcie przyłącza RB w dowolne miejsce na odcinku od kotła do miejsca montażu pompy CO/CWU ze schematu post #99 One dadzą radę, tylko trzeba podnieść temperaturę na kotle, żeby było więcej podmieszania. Wiadomo, że jak na kotle ustawimy 40 stopni i tyle samo za mieszaczami, to będzie potrzebny bardzo duży przepływ. Tyle, że to najprostsza droga, do kłopotów z kotłem i kominem. Wszystko trzeba dobierać do konkretnych sytuacji. Nie ma jednej dobrej rady. Zupełnie inaczej byłoby przy kotle gazowym.
gmaj22 Opublikowano 22 Grudnia 2017 #161 Opublikowano 22 Grudnia 2017 @teres...dla JEDNEJ pompy z jednym mieszaczem moze będzie sie Twoje wyliczenie zgadzać. Ale daj na tej rurce DN25 równolegle do niej drugą pompę z drugim mieszaczem, takie same parametry i wszystko bierze w łeb :) Pompę cwu już sobie daruję... Po drugie, zakładając Tz=70 C i Tp=50 C, to po stronie instalacyjnej za mieszaczem ustawionym na 50%, deltęT masz nie 20C a 10C , a więc i moc "przesłaną" o połowę niższą :)
teres Opublikowano 22 Grudnia 2017 #162 Opublikowano 22 Grudnia 2017 To nie jest dla jednej pompy, to jest 15 kW (tyle ile ma kocioł) z konkretną temperaturą powrotu. Z tego wychodzi przepływ i można dobrać średnicę rury. Liczba pomp nie ma znaczenia, chyba że zwiększasz moc na odbiorze.
gmaj22 Opublikowano 22 Grudnia 2017 #163 Opublikowano 22 Grudnia 2017 Moc na odbiorze przy mieszaczu ustawionym na 50% jest ( a przynajmniej teoretycznie powinna być) o połowę mniejsza niż moc na zasilaniu. Z bardzo prostej przyczyny: deltaT za mieszaczem jest dwa razy mniejsza niż przed. I żeby niepotrzebnie nie "kopać" się przed świętami, przypominam, że problem dotyczy sytuacji przedstawionej w post #158 :)
Fus Opublikowano 22 Grudnia 2017 Autor #164 Opublikowano 22 Grudnia 2017 Witam ponownie, przeliczyłem mniej więcej ilość wodu w moim układzie, tak więc: w pierwszym mieszkaniu okolo 40 mb cu22, 37 żeber grzejnikowych, drabinka łącznie ok 60L wody w drugim mieszkaniu (te które ma zostać podłączone) około 42 mb 3/4', 39 żeber , drabinka, jeden grzejnik płaski łącznie około 71L wody plus zasilanie i powrót z/do kotła ok 40mb pex 25 lub 32 ? Lacznie wody w instalacji z kotlem i instalacja w kotlowni zasilanie pex 25 wynosi ok 190 L. A dla pex 32 okolo 210 L Z moich obliczen wynika ze zbiornik przeponowy powinien byc 25,8L i dla wiekszej ilosci wody 27,5. Czy dobrze to policzylem? Bo jesli tak to obecny jest za duzy. Załączam kika fotek rzućie okiem prosze, oraz mój pomysł wpięcia się w instalację :rolleyes: Krytyka i wskazówki mile widziane :D
sgl Opublikowano 22 Grudnia 2017 #166 Opublikowano 22 Grudnia 2017 Panowie bo ja już nie wiem sam co robić z średnicą rur, czy zwiększać na 5/4" tylko zasilanie czy taż powrót i czy robić jeszcze kolektor, o pozostałe żeczy nie pytam bo tu widze że jest zgodność wszystkich którzy mnie wsparli swoim doświadczeniem i wiedzom.
sgl Opublikowano 27 Grudnia 2017 #167 Opublikowano 27 Grudnia 2017 Moc na odbiorze przy mieszaczu ustawionym na 50% jest ( a przynajmniej teoretycznie powinna być) o połowę mniejsza niż moc na zasilaniu. Z bardzo prostej przyczyny: deltaT za mieszaczem jest dwa razy mniejsza niż przed. I żeby niepotrzebnie nie "kopać" się przed świętami, przypominam, że problem dotyczy sytuacji przedstawionej w post #158 :)
sgl Opublikowano 27 Grudnia 2017 #168 Opublikowano 27 Grudnia 2017 Witam po Świętach, ponawiam pytanie do doświadczonych kolegów z tego forum. Cz wystarczy zwiększenie średnicy na zasilaniu na 5/4" czy też trzeba zwiększyć na powrocie i czy dodatkowo robić kolektor. Z góry dziękuję za odpowiedź.Życzę wszystkim udanej zabawy sylwestrowej.
hajtaler428 Opublikowano 27 Grudnia 2017 #170 Opublikowano 27 Grudnia 2017 Chyba z postu#99 oczywiście z poprawką podłączenia naczynia. Średnice takie same na zasilaniu jak i na powrocie. Od kotła do wyprowadzenia wszystkich obiegów łącznie z CWU poprowadził bym 5/4" analogicznie na powrocie. Odcinek powrotów z zaworów 4d do głównego powrotu może zostać 1"
sambor Opublikowano 27 Grudnia 2017 #171 Opublikowano 27 Grudnia 2017 Jak ma być pompa na powrocie z obu zaworów 4-D, to rura 1" wystarczy, przecież to tylko 15kW
sgl Opublikowano 28 Grudnia 2017 #172 Opublikowano 28 Grudnia 2017 Panowie dziękuję za odpowiedź,czyli wegług was oprócz zmiany średnicy ru.kolektor nie potrzebny, wymiana rury to prosta operacja, kolektor to większe wyzwanie. Pompa będzie na powrocie z 4D ale chciałbym zostawić pompę do grzejników i CWU jako osobne, co myślicie o tym. Schemat z postu 99 oczywiście naczynie z zasilania kotła.
sambor Opublikowano 28 Grudnia 2017 #173 Opublikowano 28 Grudnia 2017 Przecież pompy od CO i CW są i tak osobne. Czyli nie bardzo rozumiem o co biega
hajtaler428 Opublikowano 28 Grudnia 2017 #174 Opublikowano 28 Grudnia 2017 Pomysł ze zwiększeniem rur zasilania do wyprowadzenia na obiegi pojawił się bo przy zadanej 22 st za zaworem otwarcie było 50% Pompa CWU miała napędzać również 3 grzejniki które nie są głównym źródłem ogrzewania (dodatkowe drabinki i garaż). Jeśli koniecznie chcesz na te 3 grzejniki osobną pompę to kto Ci zabroni?
sgl Opublikowano 29 Grudnia 2017 #175 Opublikowano 29 Grudnia 2017 Dokładnie tak jak pisze hajtaler 428, obecnie pompy od Co i CWU są osobne + 2x 4D jak chodzą 4D i CO 2xdrabinka+grzejnik garaż to 4D na 50% przy 22C zadanych jak chodzi jeszcze CWU to zawory otwierają się na 65% jak chodzi sama podłoga 2x4D to zawory na 32% przy 22C zadanych. Wniosek jest taki że pompy od CO i CWU mają najłatwiejszy przepływ i zabierają z zasilania zaworom 4D. Pomysł był taki żeby zrobić te 3 grzejniki i CWU na jednej pompie a zaoszczędzoną pompe na powrót z 4D.
Rekomendowane odpowiedzi
Zarchiwizowany
Ten temat przebywa obecnie w archiwum. Dodawanie nowych odpowiedzi zostało zablokowane.