Mecenas
Stały forumowicz-
Postów
637 -
Dołączył
-
Ostatnia wizyta
Typ zawartości
Forum
Wydarzenia
Blogi
Artykuły
Treść opublikowana przez Mecenas
-
Kolego temat wałkowany wielokrotnie. Stosuje się wtedy, gdy uzna się to za najsensowniejsze rozwiązanie. Czyli w szczególności: 1) Brak możliwości wyniesienia naczynia wzbiorczego (kotłownia w przybudówce / budynku gospodarczym) 2) Drugi kocioł z rygorem pracy w systemie zamkniętym
-
A kto będzie wówczas ogrzewał te 30cm przestrzeni ? Ufoludki ? :huh:
-
Ja bym się jednak poważnie zastanowił. Różnica w kosztach wyniesie cię rocznie powiedzmy 500zł a sporo problemów (komin, wnoszenie opału, wynoszenie popiołu, czyszczenie kotła) spada ci z głowy. Co do mocy kociołka to modele > 10kW nie wchodzą w twoim przypadku w rachubę bo musisz mieć na nie wydzieloną kotłownię (nie mogą być instalowane w kuchni). § 136. 2a. Kotły na paliwo stałe o mocy cieplnej nominalnej do 10 kW mogą być instalowane w budynkach, o których mowa w § 132 ust. 3, na poziomie ogrzewanych pomieszczeń, w pomieszczeniach niebędących pomieszczeniami mieszkalnymi: 1) o kubaturze wynikającej ze wskaźnika 4 m3/kW nominalnej mocy cieplnej kotła, lecz nie mniej niż 30 m3, 2) spełniających wymagania dotyczące wentylacji, o których mowa w § 150 ust. 9, 3) posiadających przewody kominowe określone w § 140 ust. 1 i 2 oraz § 145 ust. 1, 4) zapewniających dopływ powietrza do spalania w ilości co najmniej 10 m3/h na 1 kW nominalnej mocy cieplnej kotła ‐ odpowiadających wymaganiom określonym w Polskiej Normie dotyczącej kotłowni wbudowanych na paliwo stałe. § 132. 3. Kominki opalane drewnem z otwartym paleniskiem lub zamkniętym wkładem kominkowym mogą być instalowane wyłącznie w budynkach jednorodzinnych, mieszkalnych w zabudowie zagrodowej i rekreacji indywidualnej oraz niskich budynkach wielorodzinnych, w pomieszczeniach: 1) o kubaturze wynikającej ze wskaźnika 4 m3/kW nominalnej mocy cieplnej kominka, lecz nie mniejszej niż 30 m3, 2) spełniających wymagania dotyczące wentylacji, o których mowa w § 150 ust. 9, 3) posiadających przewody kominowe określone w § 140 ust. 1 i 2 oraz § 145 ust. 1, 4) w których możliwy jest dopływ powietrza do paleniska kominka w ilości: a) co najmniej 10 m3/h na 1 kW nominalnej mocy cieplnej kominka ‐ dla kominków o obudowie zamkniętej, b) zapewniającej nie mniejszą prędkość przepływu powietrza w otworze komory spalania niż 0,2 m/s ‐ dla kominków o obudowie otwartej.
-
To są prędkości dla instalacji WODOCIĄGOWYCH a nie CO. Tam gdzie woda krąży ciągle nie należy przekraczać 0,1[m/s] dla miedzi.
-
2.11 Ochrona przed zamarznięciem urządzeń zabezpieczających. Naczynie wzbiorcze, rury zabezpieczające tj. rura bezpieczeństwa, wzbiorcza, sygnalizacyjna i przelewowa powinny być umieszczone w przestrzeni, w której temperatura powietrza jest wyższa niż 0C. W szczególnych przypadkach, jeżeli ze względów budowlanych warunek ten nie może być spełniony należy zapewnić przepływ wody przez naczynie wzbiorcze stosując rury cyrkulacyjne do każdej rury bezpieczeństwa zgodnie z rys.1. średnica wewnętrzna rury cyrkulacyjnej powinna wynosić co najmniej 20mm. Na każdej rurze cyrkulacyjnej powinien znajdować się element dławiący przepływ (np. kryza) zapewniający łączny strumień wody cyrkulacyjnej nie mniejszy niż 1% obliczeniowego strumienia obiegowej wody instalacyjnej. W przypadku stosowania rur cyrkulacyjnych, naczynie wzbiorcze wraz z rurami powinno być izolowane cieplnie, przy czym warstwa izolacji powinna mieć opór przewodzenia ciepła nie mniejszy niż 2 m2K/W. Izolacja cieplna urządzeń ma zadanie chronić je przed zamarzaniem tylko w czasie krótkotrwałych przerw w działaniu ogrzewania.
-
Skoro obieg grawitacyjny działa sprawnie to dodanie pompy w obwodzie zasobnika nie jest dobrym pomysłem. Po jej włączeniu obieg w grzejnikach zmieni kierunek co może skutkować np. problemami z zapowietrzeniem. Lepszym pomysłem będzie dodanie zaworu z siłownikiem oraz termostatu różnicowego, który zamknie obieg gdy temperatura na zasilaniu spadnie poniżej temperatury w zasobniku.
-
Z mojego doświadczenia wynika, że przesiąknięta smołą fuga sama się nie wyczyści. Najsensowniej rozebrać komin i wmurować nowy, ceramiczny z izolowaną rurą ceramiczną w środku. Robota "naprawcza" w formie kucia tynków i wydrapywania fug i tak prowadzi do konieczności remontu w pomieszczeniach, więc lepiej zrobić to raz a dobrze.
-
Takie obliczenia "na szybko". Rura o średnicy zewnętrznej 32mm ma powierzchnię oddawania ciepła 0,2[m2] na każdy metr bieżący. Izolacja piankowa posiada współczynnik przenikania 0,037[W/m*K]. Zakładając temperaturę gruntu 0 stopni, cieczy 60 stopni i grubość izolacji 1cm mamy stratyrzędu 90[W] na każdym metrze pary rur. Przy piętnastu metrach to już 1300[W] strat. Sporo. Powiększenie izolacji do 4cm zmniejszy straty do 350W.
-
Ad 1. Miej świadomość, że dzisiejsza cena gazu przy spalaniu kondensacyjnym odpowiada kupowaniu węgla "po 950[zł/tona]". Tak więc paląc węglem nie uzyskasz "połowy" rachunku bo węgla kamiennego po 500zł na rynku nie ma. Rozumiem jednak, że interesuje cię palenie darmowym drewnem. Masz generalnie dwa wyjścia - robić z gałęzi zrębki, suszyć je, magazynować i w następnym sezonie spalać w kotle z podajnikiem. Drugie dobre to kocioł dolnego spalania i bufor ciepła - palić intensywnie po powrocie z domu i automatycznie przełączać na gaz po wychłodzeniu się bufora. Ad 2. "Na wypadek wojny" sugeruje, że chcesz mieć instalację odporną na brak prądu. I to jest generalnie problem. Zrobić instalację grawitacyjną współpracującą dobrze zarówno z kotłem kondensacyjnym (bez poślizgu temperatury na wymienniku) jak i z kotłem na paliwo stałe. Moja propozycja to ciśnieniowa instalacja grawitacyjna podłączona bezpośrednio do kotła gazowego oraz poprzez zanurzoną wężownicę sprzęgniętą z buforem. Bufor z kolei grawitacyjnie współpracujący z kotłem na paliwo stałe. Nie jest to niestety tanie rozwiązanie, wymaga też odpowiednich warunków (wysoka piwnica).
-
Na piecu gotuje się obiad. Dom ogrzewa się KOTŁEM.
-
Skoro gazu ziemnego nie ma to kolejnym paliwem jeśli chodzi o cenę jest prąd elektryczny w II taryfie. Zaplanuj miejsce na 20cm wylewki i 20cm styropianu pod nią i zrób akumulacyjną podłogówkę elektryczną.
-
Jak najbardziej można wdmuchiwać styropian w granulkach lub poliestyren. Poszukaj firm które docieplają stropodachy.
-
Grzejniki panelowe nie korodują od środka tylko od zewnątrz. Na otarciach lakieru, rogach itd. Po piętnastu latach żółknie lakier. Nie ma chyba sensu zakładać, że mają być na zawsze. Jak chcesz grzejniki na 200 lat to kup żeliwne żeberka. Co dziesięć lat piaskujesz, malujesz srebrzanką i są jak nowe.
-
I Tak Się Zdarza :/ - Ostrzeżenie
Mecenas odpowiedział(a) na marcin temat w Rozmowy na dowolny temat
Nic by to nie dało - woda w rurce zamarznie prędzej niż w naczyniu. A przyczyną wypadku nie było zamarznięcie naczynia tylko użytkowanie instalacji niezgodnie z zasadami. Przy temperaturach zbliżonych do zera lub niższych rozpalanie ZAWSZE rozpoczyna się od przelania wody przez naczynie rurą przelewową do zlewu. Nie można sugerować się tym, że "rano się jeszcze paliło i na pewno nie zamarzło". Na "nigdy się nic nie stało" to można latać w wojsku z prezydentem a nie obsługiwać kocioł. -
Układ Kotłowni I Instalacji - Wątpliwości
Mecenas odpowiedział(a) na Robert0101 temat w Instalacje CO i CWU
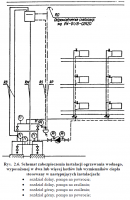
Twoje naczynie zostało podłączone w sposób nieprawidłowy i stwarzający niebezpieczeństwo dla ciebie, twojego domu i twoich bliskich. Prawidłowe podłączenie w załączniku. -
Tylko że to nie ma sensu w tradycyjnym budownictwie murowanym z tynkami mineralnymi. Żeby móc dyspozycyjnie sterować temperaturą w pomieszczeniach potrzeba małej akumulacji ścian.
-
Wykop piwnicę na kocioł.
-
Jaki Kocił Gazowy Do Domu O Pow. Użytkowej 197 M.kw
Mecenas odpowiedział(a) na ivvo temat w Kotły gazowe
Niestety tak dobrze to nie ma. Gdyby od kociołka zależało to ile płacimy za gaz to tych zużywających "dużo" nikt by przecież nie kupił. Dziś wszystkie koty mają podobną 90% sprawność. Tak więc wybierasz tylko pomiędzy marką, serwisem, sterownikami pogodowymi itp. Na ekonomię wpływu to nie ma. Drugi wybór to technologia spalania z odzyskiem ciepła z kondensacji spalin - ciepło spalania gazu jest większe o 10% od wartości opałowej i taką oszczędność w opale można uzyskać kupując taki kociołek (znów dowolny model dowolnego producenta). Ale dla kondensacji musisz mieć instalację niskotemperaturową - taką w której temperatura wody w obiegu to 40 stopni. Czyli albo podłogówka albo duże grzejniki. Ty już instalację masz, więc pewnie też i wiesz jaka temperatura wody w mroźne dni była potrzebna. -
To są rozdzielne tematy.
-
W normie (którą znajdziesz na tym forum) są rysunki zarówno instalacji uproszczonej (do 25kW) jak i pełnej.
-
Od 5 do 25 stopni. A żeby wiedzieć jaka jest wystarczająca to kupić higrometr i sprawdzić kiedy wilgotność spadnie poniżej 60%. Taka temperatura zabezpieczy cię przed rozwojem pleśni i niszczeniem drewna.
-
Jak Polaczyc Co Gazowe I Weglowe?
Mecenas odpowiedział(a) na chopperrulez temat w Instalacje CO i CWU
Ile m3 gazu zużywasz w sezon ? -
Najsensowniej dać zawory z głowicą termostatyczną.
-
Rysunek 3 z poprawką na podłączenie naczynia wzbiorczego - do rury zasilającej a nie powrotnej. Co do pompy wymiennika to można spróbować bez - tak jak na rysunku. W czasie pracy pompy grzejnikowej będzie przez niego tłoczona woda w "odwrotną" stronę, czyli zostanie załadowany do temperatury powrotu. Przy wyłączonej pompie będzie pracował obieg grawitacyjny.
-
Naczynie wzbiorcze jest źle podłączone - powinno być wpięte bezpośrednio do wylotu kotła. Pompa - OK. Zawór 3D - źle. Powinien stabilizowac temperaturę na powrocie a nie na grzejnikach. Odpowietrzniki zbędne i szkodliwe
