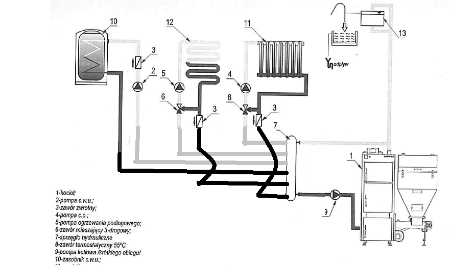
empawel Opublikowano 23 Stycznia 2020 #1 Opublikowano 23 Stycznia 2020 Witam Proszę o pomoc w wyborze schematu bo mam dylemat czy w nowej instalacji CO zastosować sprzęgło hydrauliczne jak na rys. 1 czy zrobić tylko obieg kotłowy jak na rys. 2 Mam ok 100m2 podłogówki, 10 grzejników i zbiornik cwu 300l z podwójną wężownica. Obiegi grzejników i podłogówki rozdzielają się na 2 poziomy budynku. Grzejniki mają termostaty a podłoga będzie sterowana przez zawór 3D z siłownikiem. Kocioł z podajnikiem na ekogroszek Defro eko komfort lux 20kW. Z tego co wiem pompa kotłowa w instalacji ze sprzęgłem musi pracować przynajmniej tak wydajnie jak pozostałe 3 pompy, dlatego wydaje mi się że dużo więcej prądu będzie zużywała instalacja ze sprzęgłem. Proszę o opinie czy tak rzeczywiście jest.
Uzytkownik2 Opublikowano 23 Stycznia 2020 #2 Opublikowano 23 Stycznia 2020 Oba rozwiązania będą poprawnie pracować z tym że dla ekogroszku zrobiłbym na pompie kotłowej.Tylko za pompą kotłową musisz mieć zawór grzybkowy do regulacji przepływu.Co do opcji ze sprzęgłem to zasobnik przed sprzęgłem a nie za + przydałby się zawór temperaturowy do ochrony powrotu.Tak że rozwiązanie z pompą kotłową będzie tańsze i równie skuteczne
mironw Opublikowano 23 Stycznia 2020 #3 Opublikowano 23 Stycznia 2020 Też bardziej skłaniał bym się do pompy kotłowej , tylko zasilanie i powrót przy kotle 6/4 cala aby pompy swobodnie pracowały , dobre 3D i będzie ok .
Snoopi21898 Opublikowano 23 Stycznia 2020 #4 Opublikowano 23 Stycznia 2020 Ja polecam założyć sprzęgło
sambor Opublikowano 23 Stycznia 2020 #5 Opublikowano 23 Stycznia 2020 8 godzin temu, empawel napisał: Z tego co wiem pompa kotłowa w instalacji ze sprzęgłem musi pracować przynajmniej tak wydajnie jak pozostałe 3 pompy, dlatego wydaje mi się że dużo więcej prądu będzie zużywała instalacja ze sprzęgłem. To taka półprawda - pompa musi mieć wydatek większy, niż suma pozostałych, ale ma do pokonania male opory przepływu, czyli prądu może zjeść mniej.
baca350 Opublikowano 23 Stycznia 2020 #6 Opublikowano 23 Stycznia 2020 Sprzęgło jest do dupy jak celibat. Cześc Snoopi. Wersja druga jest porażająco prosta. Pompa kotłowa mieszająca na minimum. Proste jest piękne. Ja za obieg kotłowy przyjąłem obieg bojlera i robi podobnie. Tyle ze można przegrzać cwu. Ale ja to zrobiłem z zawiści. Do sąsiada. Hej!
Snoopi21898 Opublikowano 23 Stycznia 2020 #7 Opublikowano 23 Stycznia 2020 No bez przesady. Ile prądu na sezon weźmie taka pompa? Są przecież tanie i energooszczędne pompy, więc koszt prądu będzie znikomy. Do tego dochodzi stabilna praca kotła i mniej czasu spędzonego w kotłowni. Mając dodatkowo zawór temperaturowy pompa może pracować nawet na pierwszym biegu i też powrót dogrzeje.
baca350 Opublikowano 23 Stycznia 2020 #8 Opublikowano 23 Stycznia 2020 Prąd to pikuś. Temp. powrotu jest święta. Hej!
Snoopi21898 Opublikowano 23 Stycznia 2020 #9 Opublikowano 23 Stycznia 2020 2 minuty temu, baca350 napisał: Sprzęgło jest do dupy jak celibat. Jasne. Jak jak do dupy jest grzanie cwu non stop. Pozdrawiam
empawel Opublikowano 24 Stycznia 2020 Autor #11 Opublikowano 24 Stycznia 2020 Wolałbym nie puszczać obiegu kotlowego przez cwu. Czy nie jest tak że w instalacji ze sprzęgłem pompy na odbiorach mają "lżej" i przez to pobierają mniej prądu niż gdyby sprzęgła nie było? Ciekawi mnie jaka jest proporcja pobieranej mocy pomp odbiorowych do pompy kotlowej w istniejacych instalacjach ze sprzęgłem.
Snoopi21898 Opublikowano 24 Stycznia 2020 #12 Opublikowano 24 Stycznia 2020 Dokładnie tak. U mnie na grzejniki na autoadapt pompa pobiera max 7wat przedtem do 11wat. A na podłogę przed przeróbką chodziła na 2 biegu a po ustawiłem na najnizszy bieg i przepływy wyższe są niż przedtem bez sprzęgła. Pompy mają lżej bo się nie zakłucają.
empawel Opublikowano 24 Stycznia 2020 Autor #13 Opublikowano 24 Stycznia 2020 Minusem będzie koszt zakupu sprzęgła ale poza tym wychodzi że schemat nr 1 radzi sobie lepiej niż nr 2. Czy ma znaczenie na jakiej wysokości montuje się sprzęgło tzn czy musi być obok kotła czy może być nad nim?
hajtaler428 Opublikowano 24 Stycznia 2020 #14 Opublikowano 24 Stycznia 2020 Czym jest wydatek 300-400zł na tle całej reszty instalacji i kotłowni? Sprzęgło może być usytuowane w dowolnym miejscu.
empawel Opublikowano 25 Stycznia 2020 Autor #15 Opublikowano 25 Stycznia 2020 Czy trzeba montowac zawór stałotemperaturowy na powrocie np 55st. rownolegle do sprzęgła w celu ochrony powrotu czy samo sprzęgło poradzi sobie z powrotem? Przy okazji, montujecie sprzęgła w domach jednorodzinnych?
Snoopi21898 Opublikowano 25 Stycznia 2020 #16 Opublikowano 25 Stycznia 2020 Ja akurat jak robiłem u siebie to założyłem zawór temperaturowy dla świętego spokoju.
gmaj22 Opublikowano 25 Stycznia 2020 #17 Opublikowano 25 Stycznia 2020 5 godzin temu, empawel napisał: czy samo sprzęgło poradzi sobie z powrotem? Poradzi...kwestia doboru przepływów pomp.
empawel Opublikowano 26 Stycznia 2020 Autor #18 Opublikowano 26 Stycznia 2020 Instalacja ze sprzęgłem wygląda obiecująco. Ale chciałbym jeszcze dopytac czy instalacja jak w schemacie nr 2 czyli bez sprzęgła ma jakies wady? Chodzi o to że jeżeli nie ma różnicy to po co przepłacać?
Stempos1980 Opublikowano 26 Stycznia 2020 #19 Opublikowano 26 Stycznia 2020 Dołączam się do pytania kolegi wyżej. Nieraz jest tak że drożej nie znaczy lepiej
mironw Opublikowano 28 Stycznia 2020 #20 Opublikowano 28 Stycznia 2020 W dniu 26.01.2020 o 14:30, empawel napisał: Ale chciałbym jeszcze dopytac czy instalacja jak w schemacie nr 2 czyli bez sprzęgła ma jakies wady jeśli są zachowane odpowiednie średnice . czyli takie jak wyjście z kotła , wejście do kotła (a nie odrazu max28 lub 1'' ) i dopiero pokoleji redukowane do poszczególnych pomp , dokładnie wyregulowana pompa kotłowa to według mnie lepszy układ bez sprzęgła , no ale też sterowanie pompami - elektronika ma znaczenie . W dniu 23.01.2020 o 22:52, baca350 napisał: Ja za obieg kotłowy przyjąłem obieg bojlera i robi podobnie. Tyle ze można przegrzać cwu. przynajmniej nic Ci się nie urodzi w bojlerze ,a pitną można za pomocą 3D temperaturowym ustawić w kranie
empawel Opublikowano 29 Stycznia 2020 Autor #21 Opublikowano 29 Stycznia 2020 22 godziny temu, mironw napisał: dokładnie wyregulowana pompa kotłowa to według mnie lepszy układ bez sprzęgła , no ale też sterowanie pompami - elektronika ma znaczenie Czyli lepiej cały układ będzie pracować zgodnie z tym schematem bez sprzęgła? Jeżeli zachowam odpowiednie średnice rur to pompy nie będą sobie przeszkadzać?
mironw Opublikowano 29 Stycznia 2020 #22 Opublikowano 29 Stycznia 2020 Mam na myśli to że jeśli zachowasz odpowiednio duże średnice , to układ będzie stabilnie pracował i zaoszczędzisz na kupnie sprzęgła , a nie to że układ bez sprzęgła jest lepszy , wszystko zależy od portfela inwestora . znam instalacje gdzie przeróbka na większe średnice przy kotle rozwiązała nie równomierne rozgrzewanie się dwóch układów , na dwóch pompach 1- jeszcze po PRL-owski (rury 5/4'cala ) NA PARTERZE i instalacja nowa na miedzi na DRUGIM piętrze
hajtaler428 Opublikowano 29 Stycznia 2020 #23 Opublikowano 29 Stycznia 2020 Zgadza się- na wyjściu zrobić kolektor najlepiej takiej średnicy jak wyjścia z kotła i redukować dopiero za pompami
empawel Opublikowano 6 Lutego 2020 Autor #24 Opublikowano 6 Lutego 2020 Witam ponownie Zdecydowałem się na instalację ze sprzęgłem i jestem w trakcie wykonywania. Mam pilne pytanie czy w miejscach zaznaczonych na czerwono dawać zawory zwrotne? Jest jeden zz przed zaworem 3D ale obawiam się że to nie wystarczy.
Rekomendowane odpowiedzi
Zarchiwizowany
Ten temat przebywa obecnie w archiwum. Dodawanie nowych odpowiedzi zostało zablokowane.