analizator Opublikowano 11 Grudnia 2019 #1 Opublikowano 11 Grudnia 2019 Witam. Jak podłączyć bufor ciepła by działał na grawitacji? Może ktoś dać jakiś schemat?
Hermogenes Opublikowano 16 Grudnia 2019 #3 Opublikowano 16 Grudnia 2019 Jak się da, to się da :). Pozdrawiam Hermogenes
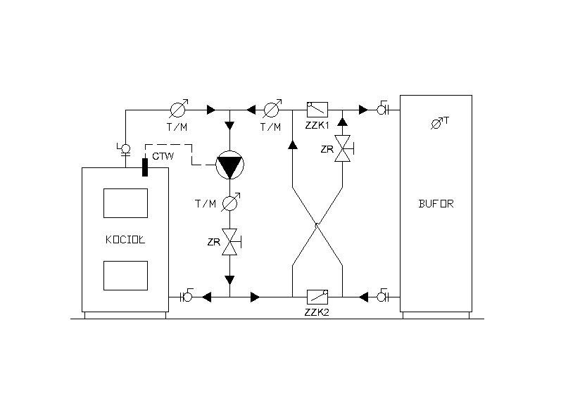
gmaj22 Opublikowano 16 Grudnia 2019 #4 Opublikowano 16 Grudnia 2019 To ja dodam nieco bardziej skomplikowany układ, już wcześniej przez kogoś zamieszczany. Ładowanie"krzyżowe" grawitacyjno-pompowe :)
analizator Opublikowano 16 Grudnia 2019 Autor #5 Opublikowano 16 Grudnia 2019 2 godziny temu, Hermogenes napisał: Jak się da, to się da :). Pozdrawiam Hermogenes Tylko jeden grzejnik?
sambor Opublikowano 16 Grudnia 2019 #6 Opublikowano 16 Grudnia 2019 A po co ci więcej - prosta instalacja , obsługuje tylko proste odbiory!
analizator Opublikowano 16 Grudnia 2019 Autor #7 Opublikowano 16 Grudnia 2019 Mam więcej niż jedno pomieszczenie to jedne grzejniki może być ciut mało. :)))
analizator Opublikowano 17 Grudnia 2019 Autor #8 Opublikowano 17 Grudnia 2019 Znalazłem to https://czysteogrzewanie.pl/jak-to-sie-robi/bufor-ciepla/#Grawitacja Teraz tylko jak to tego podłączyć grzejniki(kilka grzejników nie jeden)?
sambor Opublikowano 17 Grudnia 2019 #10 Opublikowano 17 Grudnia 2019 2 godziny temu, analizator napisał: Znalazłem to https://czysteogrzewanie.pl/jak-to-sie-robi/bufor-ciepla/#Grawitacja Teraz tylko jak to tego podłączyć grzejniki(kilka grzejników nie jeden)? Taki mondry artykuł a nie podali nic na temat odbiorów - to temat tabu! Ale da się policzyć co i jak.
analizator Opublikowano 18 Grudnia 2019 Autor #11 Opublikowano 18 Grudnia 2019 Jak jesteś fachowiec to się wypowiedź o odbiorach.
sambor Opublikowano 18 Grudnia 2019 #12 Opublikowano 18 Grudnia 2019 Przecież napisałem w poprzednim poście 11 godzin temu, sambor napisał: Ale da się policzyć co i jak. Liczymy ciśnienie dyspozycyjne dla każdego pionu, i poziomu , dobieramy gałązki, ew kryzujemy i to wszystko - większość studentów sanitarnych miała tą na studiach. W starych podręcznikach ogrzewnictwa też są podane metody na liczenie inst grawitacyjnej A tak naprawdę to praktycznie taka grawitacja działa dla temp ponad 60C na buforze, więc moje pytanie - po grzyba wam bufor jak z niego nie skorzystacie nawet w połowie? Do prawidłowego naładowania i rozładowania bufora potrzebna jest pompa (y) i nie jest to zmowa producentów pomp CO, tylko czysta fizyka. temat pracy bufora i instalacji grawitacyjnej wraca na forum co 1-2 lata i nikt nic nie wymyślił aby zmienić prawa fizyki - to nie Sejm gdzie można w 1 noc obrócić do góry nogami porządek prawny - to nauka.
analizator Opublikowano 18 Grudnia 2019 Autor #13 Opublikowano 18 Grudnia 2019 Po to by w zimną zimowa noc przy -20 jak zabraknie prądu nie zamarznąć.
sambor Opublikowano 18 Grudnia 2019 #14 Opublikowano 18 Grudnia 2019 Taniej i ekonomiczniej jest wykonać instalację wg ogólnie przyjętych zasad i do niej dodać UPS-a z dodatkowymi bateriami albo wykonać instalację grawitacyjną tylko z kotłem bez bufora. Pompy w instalacji z buforem zapewniają szybsze ładowanie bufora oraz pełne odebranie ciepła z bufora podczas jego rozładowania a akumulator ok 75Ah zapewni ponad 12h pracy 2 pomp zasilanych z UPS 200VA
analizator Opublikowano 18 Grudnia 2019 Autor #15 Opublikowano 18 Grudnia 2019 Grawitacyjną taniej. Stawiam bufor obok kotła odcinam od kotła zasilanie ,daje zasilanie z kotła do bufora, z bufora daje wywijas do zasilania , które jest nad kotłem i to samo robię z powrotem. Czyli koszt to trochę rur i kolanek + zawór zwrotny w porównaniu do kosztu 5pomp,20 zaworów, UPSÓW, akumulatorów i innych przy instalacji pompowej.
sambor Opublikowano 18 Grudnia 2019 #16 Opublikowano 18 Grudnia 2019 No to rób, sam jestem ciekaw jak to będzie działać, a pomp potrzeba od 1-2 szt.
analizator Opublikowano 18 Grudnia 2019 Autor #17 Opublikowano 18 Grudnia 2019 Ale nie wiem czy to będzie działać?
sambor Opublikowano 18 Grudnia 2019 #18 Opublikowano 18 Grudnia 2019 I to jest właśnie cała mądrość na temat bufora.
analizator Opublikowano 18 Grudnia 2019 Autor #19 Opublikowano 18 Grudnia 2019 Jesteś spec pierwsza liga i nie wieszcz czy to będzie działać? To kto ma wiedzieć?
sambor Opublikowano 18 Grudnia 2019 #20 Opublikowano 18 Grudnia 2019 Grunt że ja wiem kiedy będzie działać
colover Opublikowano 18 Grudnia 2019 #21 Opublikowano 18 Grudnia 2019 Przecież sambor napisał Ci jak zrobić, żeby działało. A jak robisz wbrew teorii to nie oczekuj, że ktoś Cię pogłaszcze po głowie i powie "masz super pomysł, będzie pięknie działać" Bierz ryzyko na klatkę i rób po swojemu. Będziesz mógł się pochwalić sikcesem.
analizator Opublikowano 18 Grudnia 2019 Autor #22 Opublikowano 18 Grudnia 2019 5 godzin temu, sambor napisał: Przecież napisałem w poprzednim poście Liczymy ciśnienie dyspozycyjne dla każdego pionu, i poziomu , dobieramy gałązki, ew kryzujemy i to wszystko - większość studentów sanitarnych miała tą na studiach. W starych podręcznikach ogrzewnictwa też są podane metody na liczenie inst grawitacyjnej A tak naprawdę to praktycznie taka grawitacja działa dla temp ponad 60C na buforze, więc moje pytanie - po grzyba wam bufor jak z niego nie skorzystacie nawet w połowie? Do prawidłowego naładowania i rozładowania bufora potrzebna jest pompa (y) i nie jest to zmowa producentów pomp CO, tylko czysta fizyka. temat pracy bufora i instalacji grawitacyjnej wraca na forum co 1-2 lata i nikt nic nie wymyślił aby zmienić prawa fizyki - to nie Sejm gdzie można w 1 noc obrócić do góry nogami porządek prawny - to nauka. Czyli grawitacja do grzejników zacznie działać jak w buforze będzie min 60 stopni?
sambor Opublikowano 18 Grudnia 2019 #23 Opublikowano 18 Grudnia 2019 To zależy od samej instalacji ( od oporów hydraulicznych instalacji).
gmaj22 Opublikowano 18 Grudnia 2019 #24 Opublikowano 18 Grudnia 2019 @analizator Do policzenia oporów instalacji "na piechotę" potrzebujesz tzw. nomogramów, z których znajdujesz opory dla poszczególnych temperatur, rodzaju i średnic rur, przepływów. Dodajesz do tego opory każdej kształtki po drodze - jest trochę liczenia. Tu nikt się w to już nie bawi.
sambor Opublikowano 18 Grudnia 2019 #25 Opublikowano 18 Grudnia 2019 19 minut temu, gmaj22 napisał: Tu nikt się w to już nie bawi. Tu nie, ale studenci nadal to "tłuką".
Rekomendowane odpowiedzi
Zarchiwizowany
Ten temat przebywa obecnie w archiwum. Dodawanie nowych odpowiedzi zostało zablokowane.