udko Opublikowano 20 Października 2019 #1 Opublikowano 20 Października 2019 Witam wszystkich jako ze niema firm w mojej okolicy ktora by sie zajela podlaczeniem w moim domku c.o. (terminy innych prac) postanowilem sam je podlaczyc.Czytalem duzo na ten temat na roznych forach i ogolnie w internecie.Sam zaprojektowalem schemat prosilbym o jego sprawdzenie i podpowiedzi jakich srednicy rur uzyc.W zalaczniku przesylam zdjecia rzeczy ktore wchodzilyby w sklad instalacji oraz moj wypocony schemat.Warunki mieszkania wygladaja nastepujaco 2 pokoje,lazienka,przedpokuj,kuchnia.Chcialbym aby w wszystkich pomieszczeniach bylo ogrzewanie podlogowe oprocz jednego z pokoji w ktorym by sie znajdowaly 2 kaloryfery,dodatkowo znajdowal by sie kaloryfer w lazience i wiatrolapie mieszkanie ma 50m2 wysokosc 2,6m w przyszlosci pokoje na strychu. Pod mieszkaniem znajduje sie piwnica i obok jednego z pokoju komurka w ktorej chce umiescic bufor.Dziekuje wszystkim za jaka kolwiek wypowiedz w tej sprawie i licze na wasza pomoc.PS zapomnialem zapytac czy przy rozdzielaczu do grzejnikow potrzebuje dodatkowa pompe.
xkubus89 Opublikowano 20 Października 2019 #2 Opublikowano 20 Października 2019 Jaka pojemność bufora? Czemu nie chcesz wezownicy? Jakiś zawór temperaturowy do bojlera? Patrząc na schemat to moim zdaniem kociol będzie najpierw grzał zasobnik cwu a potem na bufor. Jeżeli wyjścia i wejścia do bufora są narysowane tak, jak zamierzasz podłączyć, to rura z kotla najlepiej pod pod sam szczyt, wyjście na instalację po przeciwnej stronie zasilania, też ze szczytu. No i powrót z instalacji.. Są schematy gdzie woda z grzejników jest na innej wysokości i z podlogowki prawie przy dnie z uwagi na różne temperatury powrotów. Biorąc pod uwagę to, że przy pobieraniu wody z bufora jest jej chłodniejszy powrót, to by za bardzo nie mieszać w nim wody, może zostać przy dnie. Narysowales pompę z bufora w instalację na podlogowe i grzejniki. Przy podlogowce jest osobna pompa, więc można by to rozdzielić. Dać trojnik. Pompa na podłogowke z jednej strony w drugą stronę pompa na grzejniki. Przeanalizowalem Twój sechemat pod kątem mojej instalacji która działa więc może ktoś jeszcze się wypowie.
udko Opublikowano 20 Października 2019 Autor #3 Opublikowano 20 Października 2019 Witam bufor 500l pompa jest osobna przy rozdzielaczu jak w zalaczniku
udko Opublikowano 20 Października 2019 Autor #4 Opublikowano 20 Października 2019 6 minut temu, udko napisał: Witam bufor 500l pompa jest osobna przy rozdzielaczu jak w zalaczniku pompa za buforem zeby pobierala przez mieszacz chyba ze cos zle mysle
udko Opublikowano 20 Października 2019 Autor #5 Opublikowano 20 Października 2019 zaraz przerysuje i wstawie upewnie sie czy o to chodzi?
udko Opublikowano 20 Października 2019 Autor #7 Opublikowano 20 Października 2019 2 minuty temu, udko napisał: 2 minuty temu, udko napisał: czyli cos takiego
Gonzo19 Opublikowano 21 Października 2019 #9 Opublikowano 21 Października 2019 Źle wpiety powrót z bojlera, powinien być wpiety pomiędzy kotłem a pompą kotlowa. Źle wpiety zawór mieszajacy od grzejnikow. Powinien być wpiety między trojnikiem rozgaleziajacym na grzejniki i podłogę a pompą. Tam gdzie czerwona linia pozioma. Po co grupa bezpieczeństwa i naczynie przeponowe przy buforze? Masz układ otwarty. ZB powinien być wpięty do kotła. Ogólnie wszystko do poprawy.
udko Opublikowano 21 Października 2019 Autor #10 Opublikowano 21 Października 2019 Witam dziekuje za odpowiedz.Co do bojlera dlaczego wpiac powrot pomiedzy pompa a kotlem skoro przed pompa jest zawor temperaturowy aby powrot byl chroniony prosze o wyjasnienie.Dziekuje
udko Opublikowano 21 Października 2019 Autor #11 Opublikowano 21 Października 2019 36 minut temu, udko napisał: Witam dziekuje za odpowiedz.Co do bojlera dlaczego wpiac powrot pomiedzy pompa a kotlem skoro przed pompa jest zawor temperaturowy aby powrot byl chroniony prosze o wyjasnienie.Dziekuje czy w ten sposub bylo by to poprawnie?
Gonzo19 Opublikowano 21 Października 2019 #12 Opublikowano 21 Października 2019 Tak teraz poprawnie jako schemat, fizycznie musisz to podłączyć inaczej i dołożyć dwa zawory zwrotne. Jeden na powrocie podlogowki a drugi na powrocie z grzejników ale za zaworem mieszajacym a przed wpieciem powrotu podłogi. Obwód bojlera pracuje jak krótki obieg kotlowy. Wpięcie go za zaworem ochrony spowoduje że nie będzie to działało.
udko Opublikowano 21 Października 2019 Autor #13 Opublikowano 21 Października 2019 czyli w ten sposob?
udko Opublikowano 21 Października 2019 Autor #14 Opublikowano 21 Października 2019 Musze isc do pracy bede po godz.17-18 przerysuje po pracy wszystko od nowa i wrzuce jesli bedzie sie Panu chcialo prosze zerkniecie na to jeszcze raz i ewentualne skorygowanie jeszcze razdziekuje
Gonzo19 Opublikowano 21 Października 2019 #15 Opublikowano 21 Października 2019 dalej źle. Nie wiem po co kombinujesz jak sa gotowe schematy dorób sobie tylko zbiornik wyrównawczy do układu otwartego
gmaj22 Opublikowano 21 Października 2019 #16 Opublikowano 21 Października 2019 @Gonzo19 miał raczej takie rozwiązanie na myśli: Od siebie dodam tylko: X1 - odpowietrznik na kotle zbędny - kocioł odpowietrza się przez naczynie. Natomiast na buforze jak najbardziej odpowietrznik wskazany. X2 - zawór zwrotny klapowy zbędny - nie licz na grawitację - szansa na nią byłaby, gdyby kocioł był w piwnicy pod "komórką" gdzie stoi bufor. Zaznaczone zawory zwrotne na powrotach mieszaczy obiegu grzejnikowego i podłogówki oraz za pompą na powrocie kotła. Takie umieszczenie pompy narzuca też wysokość zawieszenia naczynia wzbiorczego. Jego pojemność ze względu na bufor musi być odpowiednio większa. Można by jeszcze podyskutować na temat zasadności dwóch obiegów mieszających, zastosowania 3D termostatycznego w obiegu podłogówki, ale to już zależy, czy na grzejnikach będą głowice termostatyczne? TUTAJ sobie poczytasz na ten temat- dotyczy głównie połączenia kotła z buforem w układzie zamkniętym.
Gonzo19 Opublikowano 21 Października 2019 #17 Opublikowano 21 Października 2019 2 minuty temu, gmaj22 napisał: @Gonzo19 miał raczej takie rozwiązanie na myśli: o tak tak, dokładnie tak. 3 minuty temu, gmaj22 napisał: Można by jeszcze podyskutować na temat zasadności dwóch obiegów mieszających, zastosowania 3D termostatycznego w obiegu podłogówki, ale to już zależy, czy na grzejnikach będą głowice termostatyczne? ja tak mam i dzisiaj bym zastosował mieszacz do podłogówki z siłownikiem.
gmaj22 Opublikowano 21 Października 2019 #18 Opublikowano 21 Października 2019 I na obieg grzejnikowy puszczasz temperaturę z góry bufora? Czy masz zasilanie CO ze środka bufora ( wykorzystujesz uwarstwienie )?
Gonzo19 Opublikowano 21 Października 2019 #19 Opublikowano 21 Października 2019 na grzejniki i na podłogówkę idzie z góry bufora, jedynie powrót grzejników jest w 1/3 wysokości wczesniej zasilanie podłogówki miałem z wysokości 2/3 bufora, ale to sie nie sprawdzało, przerobiłem, ze wszystko idzie z góry
gmaj22 Opublikowano 21 Października 2019 #20 Opublikowano 21 Października 2019 Jak grzejniki starego typu, żeliwne, to jak im zapodasz nawet 80 C, to nic się będzie dziać. Ale jak płytowe - to przy takiej temperaturze potrafią "grać" :)
Gonzo19 Opublikowano 21 Października 2019 #21 Opublikowano 21 Października 2019 ja mam nowy dom, jeszcze nie mieszkam, a grzejniki mam płytowe, sterowane poprzez zawór 3D i siłownik.
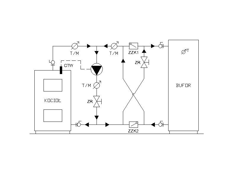
gmaj22 Opublikowano 21 Października 2019 #22 Opublikowano 21 Października 2019 OK- zatem obydwa układy mieszające. Przy okazji: kiedyś pisałem, że gdzieś tu na forum było ciekawe rozwiązanie ładowania bufora grawitacyjno-pompowe. Autorowi wątku to rozwiązanie akurat się nie przyda, ale z pewnością czytają go też inni użytkownicy, którym takie rozwiązanie mogłoby pasować. Poniżej skopiowany szkic i opis tego rozwiązania (niestety nie znam autora): "Najlepszym mieszaczem jaki wymyślił człowiek jest zwykła pompa obiegowa i w oparciu o ten fakt został opracowany układ ładowania bufora. W chwili uruchomienia kotła stałopalnego pompa nie pracuje. Ciśnienie czynne generowane przez kocioł w wyniku różnicy temperatur na jego WY/WE tzw. pompa grawitacyjna, powoduje otwarcie zaworów zwrotnych klapowych ZZK1, ZZK2 i rozpoczęcie procesu ładowania bufora. Stan ten trwa do momentu w którym temperatura na WY z kotła osiągnie zadaną wartość np. 60*C. Czujnik temperatury wody w kotle uruchamia pompę obiegową, która generuje niewielki spadek ciśnienia pomiędzy króćcami WE/WY bufora. Pod jego wpływem następuje zamknięcie zaworów zwrotnych ZZK1, ZZK2 i rozpoczyna się proces ładowania bufora z podmieszaniem w gałęzi z pompą i zaworem równoważącym ZR. Zaworem ZR oraz nastawą prędkości obrotowej pompy regulujemy sumaryczny przepływ przez kocioł i bufor. Ze względu na małe i porównywalne opory obu urządzeń przepływy te są do siebie zbliżone, stąd stosunek zmieszania wody kotłowej z wodą z bufora jest 1:1. W związku z tym przy temperaturze wyjściowej z kotła 60*C oraz temperaturze wody wypływającej z bufora 10*C, otrzymamy temperaturę ładowania (60+10)/2=35*C. Taka sama temperatura będzie występowała na powrocie do kotła. Ustawiając temperaturę załączenia pompy obiegowej na 80*C uzyskamy temperaturę ładowania 45*C. Według tych samych zależności w miarę wzrostu temperatury na wyjściu z bufora oraz kotła, będzie rosła temperatura ładowania bufora, aż do wyrównania się temperatur w kotle i buforze. Wadą tego rozwiązania jest ładowanie bufora wodą zmieszaną, a nie kotłową jak to ma miejsce w przypadku laddomatu. Ale za to sami regulujemy temperaturę załączenia pompy i mamy możliwość prawidłowego wyregulowania przepływu przez kocioł oraz sensowną temperaturę na powrocie do kotła kiedy zacznie modulować (miarkownik ciągu). W czasie potrzebnym na pełne otwarcie wkładki termostatycznej laddomatu proponowany układ zgromadzi więcej energii w buforze ponieważ ładuje go pełnym przepływem choć wodą o temperaturze zmieszanej. W obu przypadkach układ warstwowy wody w buforze zostaje zachowany, ale z różnym gradientem temperatur. Wprowadzając dodatkowy zawór równoważący w gałęzi zasilającej bufor w fazie pracy z pompą obiegową (gałęzie krzyżujące się pomiędzy zaworami klapowymi), można regulować stosunek przepływu przez kocioł oraz bufor i tym samym temperaturę ładowania bufora (zmiana proporcji zmieszania), bez utraty funkcji ładowania pompą grawitacyjną."
udko Opublikowano 21 Października 2019 Autor #23 Opublikowano 21 Października 2019 Witam ponownie Panow zamieszczam zmieniony schemat aby upewnic sie czy napewno wszystko jest juz dobrze jesli tak to jutro do sklepu na zakupy jednak nadal nie wiem jaka srednice rur uzyc i jakie srednice filtrow czy tez zaworow na chwile obecna posiadam tylko rozdzielacz do podlogowki taki jak na jednym z zamieszczonych zdjec oraz kominek.
Rekomendowane odpowiedzi
Zarchiwizowany
Ten temat przebywa obecnie w archiwum. Dodawanie nowych odpowiedzi zostało zablokowane.