-
Postów
657 -
Dołączył
-
Ostatnia wizyta
-
Wygrane w rankingu
1
Typ zawartości
Forum
Wydarzenia
Blogi
Artykuły
Treść opublikowana przez Mancio
-
Mógłbyś przedstawić finalny schemat? Ja się jeszcze zastanawiam nad zaworem sterowanym elektrycznie który odcinałby obejście wody powrotnej przy zaworze 4d , w razie braku prądu zawór przestałby działać umożliwiając przepływ rurą obejściową, czy CWU masz ustawione w priorytet, czyli najpierw nagrzewa się CWU potem CO czy równolegle? Co do rad Himaniego to nie wiem o co chodziło ze spaleniem pompy CWU ? Mój projekt też krytykował w ten sposób.
-
Widzę, że z mojego zapytania wyniknęło wiele kontrowersji, z wrażenia chyba zrezygnuję w tym roku z CWU, pozostałem przy schemacie pierwszym, układ otwarłem żeby było bezpiecznie, sprawdzałem obieg bez pompy i stosując zawór aż 1,5 cala mogę dosyć spokojnie używać grawitacji. . Zawór to super sprawa więc polecam wszystkim , niekoniecznie musi być taki wielki bo ciężko dostać.
-
Przyjrzałem się Twoim schematom, też tak miałem robić ale nie wiem czy jest sens. W drugim wypadku woda z pieca grawitacyjnie ma na drodze tylko z. różnicowy ale powrót już ma ograniczony zaworem 4d, w pierwszym który mam woda ma na wyjściu i powrocie zawór 4d ale wyjście mogę puścić bez mieszania-mniejszy opór- a powrót bezpośrednio zaworem na dole , a że zawór 4d mam 1,5 cala to nie ma aż takich oporów (sprawdzałem bez pompy) więc nie wiem czy przerabiać , czy tylko dołożyć CWU. W Twoim przypadku-rys2 w razie braku prądu i tak przydałoby się żebyś otworzył zawór ułatwiający powrót , gorzej jak Cię nie będzie w domu. Dzięki za poradę, pomyślę jeszcze nad tym.
-
Mam propozycję dla użytkownika himani, skoro twierdzi , że schematy na stronach producentów kotłów są złe, to może podasz jeden prawidłowy i go krótko opiszesz. Lepiej pisać jak będzie dobrze z opisem a nie co jest źle, w ten sposób będzie szybciej i wszyscy będą zadowoleni.:(. Tym bardziej , że nie idę na łatwiznę i trochę szperam i główkuję.
-
Dzięki za odpowiedź , ja też stosuję ten układ jak na rys 1 z mojego pierwszego postu , zastanawiam się jednak nad rysunkiem 3, ciepła woda przy wyłączonej pompie co (brak prądu) może krążyć grawitacyjnie omijając zawór czterodrogowy w razie zaniku prądu czyli unikamy oporów a podczas pracy pompa mieszałaby w zaworze 4d wodę w normalny sposób, chciałbym wyjaśnić tą kwestię. Oprócz tego zastanawiam się co się stanie jak uszkodzi się pompa CWU a CO jeszcze nie będzie załączona ( priorytet CWU - sterownik będzie oczekiwać na nagrzanie wody w bojlerze bo tak mogę go ustawić) może bezpieczniejsza będzie praca równoległa pomp od zadanej temperatury?CWU wyłącza się po osiągnięciu temperatury zadanej na bojlerze a CO pracuje cały czas powyżej progu np 35.
-
Witam, od jakiegoś czasu pytam o schemat instalacji w której jest CO , CWU , zawór 4d, i można zachować obieg grawitacyjny dla starej instalacji, czy ktoś może podać sprawdzony schemat ze wszystkimi opcjami?
-
SAS NWT 2.0 23 kW bez podajnika ze spalaniem dolnym z nadmuchem i sterownikiem, nie znalazłem schematów na stronie sasa. Zastawiam się po co dawać zawór różnicowy równolegle do pompy skoro i tak ma grawitacja nie działać, rozumiem , że tylko po to żeby pompa w kółko nie kręciła? Może ktoś przedstawi uniwersalny układ mający same zalety gdzie jest zawór 4d, pompa Co, ogrzewanie CWU,można go użyć w starej instalacji oraz w razie potrzeby zostanie grawitacja?
-
Jeśli pompa CWU bedzie zablokowana to pójdzie przez zawór różnicowy - na ost. rysunku bezposrednio na kaloryfery, w instalacji 400 l wody, na razie mam układ otwarty
-
Może trochę szczegółów, ta informacja w niczym nie pomaga, pompa ma grzac CWU do czasu az woda w bojlerze osiagnie temperature zadaną na sterowniku, potem włącza się pompa CO. wyłącza CWU
-
Proszę o pomoc bo czas nagli a zima nadciąga:)
-
Oczywiście że do mieszania przy zaworze 4d potrzebna jest pompa, chodzi o to aby po zaniku prądu woda mogła krążyć samoczynnie a myślę , że rysunek drugi pozwala na 1 i drugie
-
Problem z zaworem 4d - a może to normalne?
Mancio odpowiedział(a) na KKrzysiek temat w Instalacje CO i CWU
Ja akurat chę dołożyć drugą pompę do CWU, bardziej chodzi mi o to czy mogę przenieść zawór 4d tak jak na moim schemacie wyżej -tym bardziej rozbudowanym, zaraz przy pompie CO tak aby zapewnić pełny przepływ grawitacyjny w razie czego. -
Nie może ze względów bezpieczeństwa- przy zamkniętym układzie mam ok 1 bara a piec jest do 1,5 bara więc raczej mu nic nie grozi ale jak widać mogę zostawić układ otwarty . A jeśli chodzi o zawór 4d to co z nim jest nie tak i o który rysunek chodzi bo 1 sposób mam i działa bez zarzutu z mieszaniem w pełnym zakresie - zawór 1,5 cala .Nie mogę w pełni pracować grawitacyjnie w razie potrzeby bo gorąca woda ma opory na zaworze nawet gdy nie ma mieszania (powrót mogę puścić bezpośrednio do pieca zaworem na dole. Schemat drugi umożliwia pełną grawitację ale chcę potwierdzić czy ktoś ma uwagi?
-
Ja podam schemat tego co mam i tego co planuję , potrzebuję pilnej podpowiedzi więc piszę też tu a może pomogę odnośnie grawitacji, mam starą instalację i chcę zachować grawitację , proszę o podpowiedź czy drugi układ spełni moje oczekiwania i czy jest sens przerabiania z 1 ( i tak muszę dołożyć CWU, czekam na odpowiedz bo sprawa na czasie.
-
Problem z zaworem 4d - a może to normalne?
Mancio odpowiedział(a) na KKrzysiek temat w Instalacje CO i CWU
Pytanie do Tomka ponieważ potrzebuję pilnej odpowiedzi , mam starą instalację , mam już tak jak na rysunku a potrzebuję dołożyć CWU , czy jest sens przekładać zawór mieszający bliżej pompy? -
Proszę o uwagi n/t instalacji , piec 23 kW dolnego spalania w starej instalacji, możliwość układu zamkniętego i otwartego , ostateczny wygląd już z CWU, nie wiem czy przekładać zawór mieszający bliżej pompy ,w tej chwili zawór mam niżej, proszę o pilną odpowiedź
-
Wymiana kotła - proszę o opinie schematu
Mancio odpowiedział(a) na oklahoma temat w Instalacje CO i CWU
-
To jest przeponowe , wzbiorcze jest na strychu u góry z przelewem ale mogę je zamknąć i mam układ zamknięty
-
Ja mam starą instalację i zrobiłem tak , oczywiście mam za pompą kilka rozgałęzień na kaloryfery ale już nie rysuję, chcę dołożyć pompę CWU
-
Witam , czy ktoś może podpowiedzieć, mam układ bez CWU a chce dołożyć CWU - stara instalacja czy tak to powinno wyglądać?Czy jest sens przekładać zawór mieszający bliżej pompy tak jak na ostatnim rysunku i czy dobrze umieściłem zawory zwrotne?
-
-
W moim układzie starego typu wszystko działa oprócz nowego kaloryfera do którego prowadzą cienkie rurki, najsłabiej się grzeje bo woda woli większe średnice dlatego polecam osobny obieg dla podłogówki i nowych kaloryferów w starej sieci, czy ktoś może doradzić czy układ z CWU będzie ok? Też planuję przerobić układ i przenieść zawór mieszający i dodać CWU , czy jest sens przenosić zawór, potrzebuję szybkiej odpowiedzi bo prace w toku
-
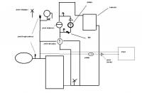
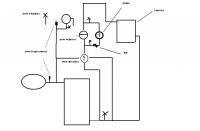
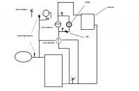
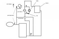
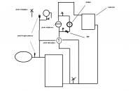
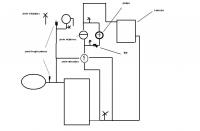
Witam jestem użytkownikiem kotła SAS NWT .W instalacji żeliwne grzejniki i z 400- l wody. Hydraulika(starszej daty) poprosiłem o założenie zaworu czterodrogowego wg mojego pomysłu, zawór 1,5 cala(chciałem zostawić jak najwięcej grawitacji),redukcja z pieca z 2" na 1,5" potem już wszystko idzie do zaworu 4 drogowego i dalej rurami 1,5'',tylko na pompkę 1''.Rure powrotną (wychodzi nisko ze ściany) musiałem wyciągnąć 1,20 m do góry do zaworu a potem na dół do pieca.Obieg otwarty, ew. zamykam i ustawiam tak cisnenie żeby piec pracował na ok 1 barze (dop. 1,5 bara), na rysunku schemat podobny jak mam teraz, planuję zrobić CWU z pieca .
-
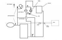
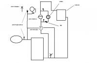
Witam jestem użytkownikiem kotła SAS NWT 2.0 23 kW bez podajnika ze spalaniem dolnym z nadmuchem i sterownikiem , dom stary nieocieplony , 3 kondygnacje, 240m2 do ogrzania bez C.W.U na razie.W instalacji żeliwne grzejniki i z 400- l wody. Wcześniej piec żeliwny 2.0 24 kW staruszek . Komin 10 m , włożony wkład z nierdzewki fi tylko 16cm. Hydraulika(starszej daty) poprosiłem o założenie zaworu czterodrogowego wg mojego pomysłu, zawór 1,5 cala(chciałem zostawić jak najwięcej grawitacji), rure powrotną (wychodzi nisko ze ściany) musiałem wyciągnąć 1,20 m do góry do zaworu a potem na dół do pieca. Palę mieszanką 1/2 węgla, 1/4 miału koksowego 1/4 miału. na piecu mam 65 C, powrót 50-55, na dom 45-50, przy ok 2-3C na zewnątrz 20kg mieszanki wystarczy na ok 12h,temp w domu 21-22. Pompka ustawiona na najniższy bieg, czopuch otwarty, zawór na ok. połowę mieszania. Klapka wentylatora odcina chyba całkowicie powietrze więc otwarłem ją w połowie co zapewnia słaby ciąg cały czas, na tyle mały , że piec sam się nie rozpalał!!! , wentylator dodmuchuje pozostałą część wg potrzeby otwierając całkowicie klapkę. Nie ma żadnych wybuchów , piec zasypany pracuje +/- 2 stopnie od zadanej , dopiero gdy jest sam żar wzrastają trochę wahania, pogrzebałem trochę w sterowniku i zmniejszyłem nadmuch w w ust serwisowych. Mam zadana 60-65C, histereza 2st, nadmuch co 6 min przez 15 sek.wygaszanie pieca dałem na 38 C a nie 30 żeby mi popiołu nie rozdmuchiwał jak wygaszam. Komin można dotknąć ręką nie tak jak w starym piecu. Instalacja na razie bez CWU jak na rysunku z rurami 1,5" do zaworu mieszającego.Obieg otwarty ew. zamknięty , wtedy ustawiam 1 bar na instalacji.
-
Witam jestem użytkownikiem kotła SAS NWT 2.0 23 kW bez podajnika ze spalaniem dolnym z nadmuchem i sterownikiem , dom stary nieocieplony , 3 kondygnacje, 240m2 do ogrzania bez C.W.U na razie.W instalacji żeliwne grzejniki i z 400- l wody. Wcześniej piec żeliwny 2.0 24 kW staruszek . Komin 10 m , włożony wkład z nierdzewki fi tylko 16cm. Hydraulika(starszej daty) poprosiłem o założenie zaworu czterodrogowego wg mojego pomysłu, zawór 1,5 cala(chciałem zostawić jak najwięcej grawitacji), rure powrotną (wychodzi nisko ze ściany) musiałem wyciągnąć 1,20 m do góry do zaworu a potem na dół do pieca. Palę mieszanką 1/2 węgla, 1/4 miału koksowego 1/4 miału. na piecu mam 65 C, powrót 50-55, na dom 45-50, przy ok 2-3C na zewnątrz 20kg mieszanki wystarczy na ok 12h,temp w domu 21-22. Pompka ustawiona na najniższy bieg, czopuch otwarty, zawór na ok. połowę mieszania. Klapka wentylatora odcina chyba całkowicie powietrze więc otwarłem ją w połowie co zapewnia słaby ciąg cały czas, na tyle mały , że piec sam się nie rozpalał!!! , wentylator dodmuchuje pozostałą część wg potrzeby otwierając całkowicie klapkę. Nie ma żadnych wybuchów , piec zasypany pracuje +/- 2 stopnie od zadanej , dopiero gdy jest sam żar wzrastają trochę wahania, pogrzebałem trochę w sterowniku i zmniejszyłem nadmuch w w ust serwisowych. Mam zadana 60-65C, histereza 2st, nadmuch co 6 min przez 15 sek.wygaszanie pieca dałem na 38 C a nie 30 żeby mi popiołu nie rozdmuchiwał jak wygaszam. Komin można dotknąć ręką nie tak jak w starym piecu. Instalacja na razie bez CWU jak na rysunku z rurami 1,5" do zaworu mieszającego. Układ otwarty ew. zamykam i ustawiam 1 bar na instalacji
