BuderU17 Opublikowano 28 Października 2014 #1 Opublikowano 28 Października 2014 Witam. Mam zrobiony układ CO na jednej pompce, która ma za zadanie dostarczyć ciepłą wodę do grzejników i bojlera. Pompka zamontowana jest przed zaworem czterodrogowym. Druga pompa jest do zasilania podłogówki. Czy jest to poprawnie zrobiona instalacja ? Jak przymknę zawory przy grzejnikach na górze to dopiero zaczynają grzać grzejniki na parterze.
sambor Opublikowano 28 Października 2014 #2 Opublikowano 28 Października 2014 Czy jest to poprawnie zrobiona instalacja ? Jak przymknę zawory przy grzejnikach na górze to dopiero zaczynają grzać grzejniki na parterze. Sam sobie odpowiadasz że instalacja jest wykonana niewłaściwie
BuderU17 Opublikowano 28 Października 2014 Autor #3 Opublikowano 28 Października 2014 Poproszę o uwagi jak poprawić ten układ.
majschi Opublikowano 28 Października 2014 #4 Opublikowano 28 Października 2014 witam Tu nie bardzo jest co poprawiać, kotłownie trzeba zrobić od nowa. Pompa CO powinna być za zaworem 4d na zasilaniu Podłogówka powinna być wpięta pomiędzy zaworem 4d a pompę CO Do zasobnika cwu oddzielna pompa zasilana bezpośrednio z kotła
kiminero Opublikowano 28 Października 2014 #5 Opublikowano 28 Października 2014 Aż boli patrzeć. Po co do kotła dołączają instrukcje to sam się zastanawiam. Schematy są w większości i nadal babole wyłażą. Jeśli nawet jakimś cudem w DTR kotła poskąpili schematów, to ten TECH ma je na pewno. Przerobić wg ww wskazówek.
BuderU17 Opublikowano 28 Października 2014 Autor #6 Opublikowano 28 Października 2014 Czy taki układ poprawi instalację?
kiminero Opublikowano 28 Października 2014 #7 Opublikowano 28 Października 2014 Nie. Powrót podłogi ma wracać na 4D. Tak samo lewa strona powrotu CO. Powrót bojlera wepnij maksymalnie blisko kotła. Po co ta zworka obwodu bojlera i CO? Ty masz tam 4D 1". Wiesz, że ochrony powrotu nadal nie ma?
majschi Opublikowano 28 Października 2014 #8 Opublikowano 28 Października 2014 Prawie dobrze Powrót z zasobnika daj bezpośrednio w kocioł a nie za zaworem 4d Oraz w miejscu gdzie masz napisane "zawór" nie powinno być rury
sambor Opublikowano 28 Października 2014 #9 Opublikowano 28 Października 2014 Nie jest dobrze - powrót podłogówki ma być nie bezpośrednio na kocioł a na powrót zaworu 4-D
kiminero Opublikowano 28 Października 2014 #10 Opublikowano 28 Października 2014 Jak ma działać wg założeń z ochroną powrotu, to jak niżej. Plus termometry poglądowe prze 4D, za 4D, tuż przed kotłem na powrocie. Wtedy masz całościowy pogląd co się dzieje.
BuderU17 Opublikowano 28 Października 2014 Autor #11 Opublikowano 28 Października 2014 Dzięki za pomoc, taki układ jest do zrobienia.Po przerobieniu temperatura powrotu napewno wzrośnie.Aktualnie przy 60 st. na piecu 30 st. na powrocie. Czy taki układ będzie najlepszym rozwiązaniem?
kiminero Opublikowano 28 Października 2014 #12 Opublikowano 28 Października 2014 A ile masz na grzejnikach przy tych 60 na kotle?
BuderU17 Opublikowano 28 Października 2014 Autor #13 Opublikowano 28 Października 2014 za zaworem 4 drogowym na zasilaniu 56 c
majschi Opublikowano 28 Października 2014 #14 Opublikowano 28 Października 2014 Zanim rozpoczniesz palenie podłącz zawór schładzający
BuderU17 Opublikowano 29 Października 2014 Autor #15 Opublikowano 29 Października 2014 Zmienic zawór czterodrogowy - teraz mam 1', według poprawionego układu Fi 40?Weżownica sładzająca i 2 zawory bezpieczenstwa są zamontowane.
kiminero Opublikowano 29 Października 2014 #16 Opublikowano 29 Października 2014 majschi pisał o tym zaworze schładzającym, który na foto leżał na kotle nie podpięty. Sama wężownica bez tego zaworu nic nie daje, ale być może foto stare i aktualnie jest OK. Zawór 4D to dwa obiegi. Za zaworem masz obieg grzejnikowy, który napędzany ma być pompą CO. Na tym obiegu kręcąc zaworem uzyskujesz obniżenie temperatury wody posyłanej na grzejniki (siłownikiem wg nastawy stałej lub pogodowo). Przed zaworem masz obieg kotłowy, który zazwyczaj pompy nie posiada i działa grawitacyjnie. Ten obieg ma być jak najkrótszy, z minimalną ilością kolan i dużej średnicy, a wszystko po to, by ułatwić grawitacji działanie. Stąd sugerowane fi 40. Jeśli układ jest zamknięty, to również naczynie przeponowe musi być do niego podpięte. Obieg CWU (grzewczy) jest wydzielony i wpinać go należy bezpośrednio w kocioł, zarówno od strony zasilania jak i powrotu, aby nie pojawiły się odwrotne przepływy. Ty masz tam u siebie totalny chaos i docelowo trzeba praktycznie od zera ruszać.
BuderU17 Opublikowano 29 Października 2014 Autor #17 Opublikowano 29 Października 2014 Dzięki bardzo za wskazówki. Już wiem jak przerobić ten układ.
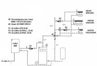
BuderU17 Opublikowano 31 Października 2014 Autor #18 Opublikowano 31 Października 2014 Jak oceniacie taki układ?
sambor Opublikowano 31 Października 2014 #19 Opublikowano 31 Października 2014 To zły układ! Są pomieszane powroty.
BuderU17 Opublikowano 31 Października 2014 Autor #20 Opublikowano 31 Października 2014 Co należałoby zmienić w tym powrocie?
sambor Opublikowano 31 Października 2014 #21 Opublikowano 31 Października 2014 Poniżej poprawny schemat, bez zaworów różnicowych, ale można je dodać równolegle do pomp.
BuderU17 Opublikowano 31 Października 2014 Autor #22 Opublikowano 31 Października 2014 Poczekam na opinię Kiminero . Układ zasilania podlogowego musi pozostać w tym miejscu.
kiminero Opublikowano 31 Października 2014 #23 Opublikowano 31 Października 2014 Schemat jest OK. Po prostu tymi grubymi krechami i "nieprzeniknionym" kotłem wprowadzasz pole do swobodnej interpretacji przebiegu rur. Moja interpretacja tego co dzieje się za kociołkiem jest poniżej. Jeśli zgadza się to z twoimi zamiarami, to wszystko gra. Przyczepić się można tylko do braku termometrów poglądowych, o których pisałem: na zasilaniu przed 4D, na zasilaniu za 4D , za pompą podłogi, na powrocie zbiorczym do kotła. Pamiętaj o zabezpieczeniu kotła zaworem 1,5 bara lub zalecanym przez producenta przy montażu w układzie zamkniętym. Prawdopodobnie naczynie ma ciśnienie wstępne 1,5 bara, czyli za dużo dla tego zaworu. Upuść do 0,8-1, a na układ niech pracuje na 1-1,2.
sambor Opublikowano 31 Października 2014 #24 Opublikowano 31 Października 2014 Dlaczego na ostatnim rysunku są dwa powroty CO i jedno zasilanie? I drugie : czym się różni ten schemat od mojego, oprócz braku zaw różnicowych? Pozdr.
kiminero Opublikowano 31 Października 2014 #25 Opublikowano 31 Października 2014 Nie wiem, czy to do mnie pytania, ale odpowiem po mojemu. 1. Nie wiem. Ostatecznie jest jeden powrót na 4D i błędu nie ma. Autor pewnie rysował to tak jak widzi kotłownię. 2. Niczym. A w czym problem? Zauważ, że autor sam sobie namalował własną wizję kotłowni i jest ona dla niego jasna. W tej sytuacji warto nanieść poprawki na ten jego rysunek, tak by było to dla niego czytelniejsze.
Rekomendowane odpowiedzi
Zarchiwizowany
Ten temat przebywa obecnie w archiwum. Dodawanie nowych odpowiedzi zostało zablokowane.