PP21 Opublikowano 23 Października 2014 #1 Opublikowano 23 Października 2014 Witam! Czy ktoś może sprawdzić schemat czy niema błędów
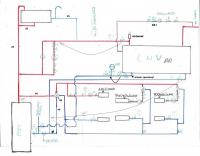
kiminero Opublikowano 23 Października 2014 #2 Opublikowano 23 Października 2014 Przy zaworze 4D z grawitacyjnym obiegiem kotłowym należy dążyć do minimalizacji oporów tego obiegu. U ciebie niepotrzebnie obróciłeś go o 90 stopni w prawo i zrobiło się o dwa kolana małego obiegu więcej. Sam zawór najlepiej 6/4" i taki rurarz kotłowy. Naczynie przeponowe CWU ma być między zaworem zwrotnym a bojlerem, bo inaczej nie zadziała. Jak podłogi sporo, to lepiej niech będzie w obiegu za zaworem 4D. Tak jak tera to zimna woda wraca z niej prosto na kocioł i 4D jej "nie widzi". Zawór różnicowy w obiegu CWU lepiej zastąpić zwykłym zaworem odcinającym, otwieranym jak przyjdzie ochota grzać bojler bez pompy. Teraz jest ryzyko, że bojler będzie grzał nawet pomimo wyłączonej pompy. Automat powinien być w najwyższym punkcie obiegu grzewczego bojlera. Obieg cyrkulacji CWU to rozumiem wpięty będzie w najdalszym punkcie CWU, a nie zaraz nad bojlerem.
PP21 Opublikowano 24 Października 2014 Autor #3 Opublikowano 24 Października 2014 1.Zawór 4D nie ma działać grawitacyjnie ale wymuszony przez pompę od grzejników.chyba że nie rozumiem o co chodzi. 2. Ok naczynie przeponowe przeniosę. 3.Czy to tak ma być jak poprawione. 4.Mogę tak zrobić ale jak zbraknie prądu a ja zamknę zawór, tak to pójdzie przez grawitację. 5.Tego punktu nie rozumiem( chodzi o pompę obiegową i resztę). 6.Tak w najdalszym. Pozdrawiam!!
kiminero Opublikowano 24 Października 2014 #4 Opublikowano 24 Października 2014 1.Zawór 4D nie ma działać grawitacyjnie ale wymuszony przez pompę od grzejników.chyba że nie rozumiem o co chodzi. 2. Ok naczynie przeponowe przeniosę. 3.Czy to tak ma być jak poprawione. 4.Mogę tak zrobić ale jak zbraknie prądu a ja zamknę zawór, tak to pójdzie przez grawitację. 5.Tego punktu nie rozumiem( chodzi o pompę obiegową i resztę). 6.Tak w najdalszym. Pozdrawiam!! 1. 4D to dwa obiegi: mały i duży. Duży to ten od grzejników i tam jest pompa (plus podłoga). Mały to obieg kotłowy, gdzie woda częściowo powinna być zawracana do kotła, by podgrzewać powrót. Ta wracająca woda musi płynąć siłami grawitacji i aby to było możliwe trzeba maksymalnie uprościć jej drogę: duże przekroje, minimalna liczba zakrętów. 3. Przeniosłeś powrót, ale zasilania już nie. Albo oba, albo żaden. Propozycja na rysunku niżej. 4. Jak braknie prądu, to automatyka kocioł wygasi, chyba że jedziesz bez sterownika. Jak bojler będzie rozgrzany i braknie prądu, to i tak nie odbierze on wystarczająco dużo energii by kocioł wyhamować. Jak chcesz możesz ZR zostawić ale przyjrzyj się w czasie pracy kotła gdy 4D jest "przymknięty" na układ, czy grawitacja nie występuje na boilerze. 5. Odpowietrznik automatyczny bojlera. Reszta na rysunku. Dlaczego dwa układy dla podłogi? Aż tyle jej jest. To trzeba rozważyć, bo takiego schłodzenia 4D może nie ogarnąć grawitacyjnie.
sambor Opublikowano 24 Października 2014 #5 Opublikowano 24 Października 2014 Jeden mieszacz na 3-d 1" z pompą 25/40, bez problemu pociągnie 150m2 podłogi - czyli u autora musi być grubo ponad 200m2, innego wyjaśnienia nie widzę
PP21 Opublikowano 24 Października 2014 Autor #6 Opublikowano 24 Października 2014 1. 4D to dwa obiegi: mały i duży. Duży to ten od grzejników i tam jest pompa (plus podłoga). Mały to obieg kotłowy, gdzie woda częściowo powinna być zawracana do kotła, by podgrzewać powrót. Ta wracająca woda musi płynąć siłami grawitacji i aby to było możliwe trzeba maksymalnie uprościć jej drogę: duże przekroje, minimalna liczba zakrętów. 3. Przeniosłeś powrót, ale zasilania już nie. Albo oba, albo żaden. Propozycja na rysunku niżej. 4. Jak braknie prądu, to automatyka kocioł wygasi, chyba że jedziesz bez sterownika. Jak bojler będzie rozgrzany i braknie prądu, to i tak nie odbierze on wystarczająco dużo energii by kocioł wyhamować. Jak chcesz możesz ZR zostawić ale przyjrzyj się w czasie pracy kotła gdy 4D jest "przymknięty" na układ, czy grawitacja nie występuje na boilerze. 5. Odpowietrznik automatyczny bojlera. Reszta na rysunku. Dlaczego dwa układy dla podłogi? Aż tyle jej jest. To trzeba rozważyć, bo takiego schłodzenia 4D może nie ogarnąć grawitacyjnie. post-37217-0-13991300-1414135084.jpg 1.Zrozumiałem,a za zaworem 4D zasilanie na rozdzielacze też rurą 40 czy zmniejszyć. 4.Piec wenus i miał być bez sterowników tylko 4D ewentualnie ze sterownikiem a zawory 3d termostatyczne. Podłogówki jest około 150 m2 i to jest pierwszy rozdzielacz, drugi rozdzielacz musi pracować na niższej temperaturze i sporadycznie.
sambor Opublikowano 24 Października 2014 #7 Opublikowano 24 Października 2014 drugi rozdzielacz musi pracować na niższej temperaturze i sporadycznie. Dlaczego?
PP21 Opublikowano 24 Października 2014 Autor #8 Opublikowano 24 Października 2014 Podgrzewa ściany zbiornika do kiszenia kapusty.
kiminero Opublikowano 24 Października 2014 #9 Opublikowano 24 Października 2014 1.Zrozumiałem,a za zaworem 4D zasilanie na rozdzielacze też rurą 40 czy zmniejszyć. 4.Piec wenus i miał być bez sterowników tylko 4D ewentualnie ze sterownikiem a zawory 3d termostatyczne. Podłogówki jest około 150 m2 i to jest pierwszy rozdzielacz, drugi rozdzielacz musi pracować na niższej temperaturze i sporadycznie. Za zaworem do obsłużenia 3 pomp wystarczy 1". Te 150 m2 podłogi to już sporo jak na zawór 4D. Może być trudność z dogrzaniem powrotu do wyższych temp, a na pewno przy starcie. Zależy też jak wysokiej temp potrzebujesz dla grzejników, by skutecznie dogrzać dom, ponieważ ma to bezpośredni wpływ na ilość wody zawracanej do kotła. Zastanowiłbym się nad alternatywą pompy kotłowej.
PP21 Opublikowano 24 Października 2014 Autor #10 Opublikowano 24 Października 2014 Pomieszczenia są gospodarcze to wysokiej temperatury nie potrzeba,grzejniki raczej do suszenia Mam jeszcze pytanie dotyczące naczynia przeponowego na podłogówce czy powinno być a jak już to gdzie wpięte. Pozdrawiam i dziękuję za wskazówki.
kiminero Opublikowano 24 Października 2014 #11 Opublikowano 24 Października 2014 Masz układ otwarty i przepona zbędna.
Rekomendowane odpowiedzi
Zarchiwizowany
Ten temat przebywa obecnie w archiwum. Dodawanie nowych odpowiedzi zostało zablokowane.