djmax84 Opublikowano 19 Lutego 2017 #1 Opublikowano 19 Lutego 2017 witam wszystkich z racji że udało nam się 2 razy w ciągu jednego dnia zagotować piec do tego stopnia że pękł, mamy wreszcie okazję zmodernizować zabytkową już kotłownie która przypomina sceny z filmu "Testosteron"... instalacje będą składać zaprzyjaźnieni hydraulicy ale nie bardzo mają pomysł jak to zrobić więc na mojej głowie jest przygotowanie projektu. Mały opis: lokal: parter + piętro piece: groszek OEP 25kW i DRAGON UNIwersalny 55kW. groszkowy chodzi cały rok i zapewnia ciepłą wodę użytkową a w razie mrozów pilnuje żeby instalacja nie zamarzła. daje sobie radę także z podłogówką. piec UNI będzie pomagał groszkowemu i dogrzewał grzejniki. raczej tylko używany zimą dlatego potrzebna jest możliwość odcięcia jego obiegu (np latem) żeby nie wystudzał groszkowego na piętrze: - 2 oddzielne nitki CO do grzejników - wymiennik płytowy dla wody użytkowej 25kW (był bojler 250l który nie zdawał egzaminu) na parterze: - rodzielacz podłogówki z sekcją mieszającą na kuchnie (około 120m2) - 1 mały grzejnik w pomieszczeniu socjalnym który miałby grzać razem z podłogówką w kuchni - stara instalacja CO która zasila grzejniki na Sali Głównej i w toaletach w starej części (około 150m2) (docelowo będzie kiedyś podłogówka) - 2 rodzielacze podłogówki, oba z sekcjami mieszającymi dla Głównej Sali w części odnowionej (150m2), zasilane ze starej instalacji CO, która idzie do grzejników w starej części sali - obieg CO dla Małej Sali - wymiennik płytowy dla wody użytkowej 25kW (tutaj bojler też się nie sprawdził) niestety nie jestem specjalistą w tej dziedzinie i dlatego proszę abyście rzucili okiem na moje pomysły i powiedzieli czy to wogóle zadziała... żeby się łatwiej komentowało wypunktuje ważniejsze sprawy z którymi sie borykam... OPIS: 1. z racji że zapotrzebowanie na CWU w naszym lokalu jest bardzo duże ale i bardzo chwilowe postanowiłem przerobić stary bojler 120l i włączyć go w obwód z piecami żeby podnieść pojemność a zarazem bezwładność układu (coś jak mały bufor). w ten sposób otrzymuję jakieś 440l + "to co w rurach" gdy chodzą oba piece lub 190l + "to co w rurach" gdy chodzi tylko groszkowy. 2. czy naczynie zbiorcze może być wpięte w ten sposób czy muszę zrobić 2 naczynia oddzielne i wpiąc przed pompą na wyjściu z pieca? 3. z bufora zasilane są tylko płytowe wymienniki ciepła dla wody użytkowej (2 sztuki x 25kW) czy takie podłączenie pomp zapewni wystarczający przepływ przez wymienniki czy może pompy powinny być między buforem a wymiennikiem? 4. z zaworu 4D zasilany jest kolektor (bez pomp). zakładam że jeśli nie ma żadnego poboru z kolektora i pompy są wyłączone to kolektor jest zimny a obieg przez zawór 4D i ciepły powrót dla pieca zapewni pompa wymiennika płytowego przez kolektor POWROTNY. pompa wymiennika CWU KUCHNIA będzie chodzić cały czas bez przerw a pompa drugiego wymiennika tylko w razie potrzeby lub gdy rozpalony będzie drugi piec. czy może muszę dołożyć jakiś bypass między kolektor zasilający a powrotny? 5. czy potrzebne są zawory zwrotne na wyjściach z kolektora ZASILANIE CO ? 6. w instalacji są sekcje gdzie stare rury zasilają grzejniki a także rozdzielacze podłogówki z sekcją mieszająca czyli pompy zasilające grzejniki bedą połączone jakby szeregowo z rozdzielaczowymi. czy to nie sprawi problemu?
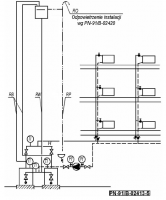
sambor Opublikowano 19 Lutego 2017 #2 Opublikowano 19 Lutego 2017 Schemat zły, na dodatek nie zgodny z przepisami.
djmax84 Opublikowano 19 Lutego 2017 Autor #3 Opublikowano 19 Lutego 2017 podpowiesz coś? rozumiem że ta niezgodność z przepisami to naczynie zbiorcze?
Gość Digitrax Opublikowano 19 Lutego 2017 #4 Opublikowano 19 Lutego 2017 Na tym schemacie nic się kupy nie trzyma, koncepcja jest zła a połączenia to fikcja. To nie zadziała i nie pytaj dlaczego tylko skorzystaj z gotowych rozwiązań. Po co wyważać otwarte drzwi ?
djmax84 Opublikowano 20 Lutego 2017 Autor #5 Opublikowano 20 Lutego 2017 jakie gotowe rozwiązania masz na myśli? przeglądałem forum i instalacji z jednym piecem jest multum ale z 2 jeszcze nie trafiłem żadnej podobnej. nie mogę sobie pozwolić na nowy duży bufor bo nie ma na to miejsca w kotłowni. gotowe sprzęgła - też nie znalazłem takiego które w 100% by pasowało do tego układu
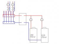
djmax84 Opublikowano 21 Lutego 2017 Autor #6 Opublikowano 21 Lutego 2017 ok po doksztalceniu sie w internecie jest zupelnie inna koncepcja. 2 piece w kaskadzie razem 80kW każdy na swojej pompie -> sprzęgło 156kW 2" -> kolektor 5 obwodów WE 2" / WY 1". - czy przy użyciu sprzęgła piece potrzebuja zawory 4D ?
sambor Opublikowano 21 Lutego 2017 #7 Opublikowano 21 Lutego 2017 To zależy od połączenia, ale raczej nie. Narysuj to aby znowu odlot nie wyszedł.
djmax84 Opublikowano 21 Lutego 2017 Autor #8 Opublikowano 21 Lutego 2017 schemat robiony na szybko. z pieca 55kW wychodzi rura 2", z EKO 25kW rura 1 1/2". czy kaskade wystarczy połączyć rurami 2" ? sprzęgło ma przyłącza 2". kolektor ma wejścia ze sprzęgła 2" i wyjścia na obwody 1".
djmax84 Opublikowano 21 Lutego 2017 Autor #10 Opublikowano 21 Lutego 2017 wg tego co załączyłeś wygląda że wystarczy jedna pompa na powrocie. w moim przypadku przez cały rok chodzi tylko groszek a kocioł 55kW zimą i to tylko przy większych mrozach. czy takie podłączenie nie spowoduje że kocioł 55kW będzie grzany powrotem ze sprzęgła a co za tym idzie będą większe straty ciepła niż w rozwiązaniu z 2 pompami?
Gość Digitrax Opublikowano 21 Lutego 2017 #11 Opublikowano 21 Lutego 2017 A zawory widzisz na powrotach kotłów ? Zgadnij w jakim celu one tam się znajdują ;)
djmax84 Opublikowano 21 Lutego 2017 Autor #12 Opublikowano 21 Lutego 2017 znalazłem coś takiego na stronie FRISKO czy układ U1 jest prawidłowy i czy mogę go zastosować? oczywiście + naczynie wzbiorcze
sambor Opublikowano 21 Lutego 2017 #13 Opublikowano 21 Lutego 2017 Aby była ochrona powrotu to pompy muszą być na powrotach do kotłów.
djmax84 Opublikowano 21 Lutego 2017 Autor #14 Opublikowano 21 Lutego 2017 Czyli instalacja z 2 pompami ma sens tyle ze wpiac je na powrocie? Czy na tym schemacie jeszcze czegos brakuje? Jakies dodatkowe zawory zwrotne? Wysłane z mojego SM-G900F przy użyciu Tapatalka
sambor Opublikowano 22 Lutego 2017 #15 Opublikowano 22 Lutego 2017 To co przedstawiłeś nie jest schematem, to tylko grafika obrazująca możliwości pracy automatyki . Zawory zwrotne muszą być za każdą pompą. Powinieneś określić też zapotrzebowanie na ciepłą wodę, gdyż nie widzę zasadności grzania przepływowo CW - masz po prostu za mały kocioł - moc rzędu 25kW ogrzeje przepływowo 12-15l/min - takie są dane dla kotłów gazowych 2-F, a układ wykonany przez ciebie będzie miał mniejsze wydajności niż wymiennik w kotle gazowym.
KubaSko Opublikowano 22 Lutego 2017 #16 Opublikowano 22 Lutego 2017 Witam może ja pomogę trochę miałem do czynienia z takimi kotłowniami jaką ty masz. Ogólnie schemat proponuję taki jak w załączniku oczywiście jest to schemat poglądowy brak tam zaworów armatury itp. Średnica rur jakimi powieineś to połączyć ze sprzęgłem to 2 cale. Rura bezpieczeństwa to dn 40, rura wzbiorcza dn 25. Powinieneś również mieć przy takiej mocy rurę sygnalizacyjną, oraz przydałby się odmulacz na powrocie przed pompami oraz na zasilaniu separator powietrza. Za sprzęgłem to już tak jak standardowo na schematach - mieszacze, pompy itp. Zastanowiłbym się nad grzaniem cwu. Albo bym dał zasobnik za sprzęgłem, albo przed, na osobnej pompie. Ogólnie to przy tym śmieciuchu 55 kW to przydałby się bufor nawet te 300 litrów coś by ustabilizowało jego pracę, wtedy mógłbyś zrezygnować ze sprzęgła. Ale z tego co chyba pisałeś nie masz miejsca na bufor. Za ochronę powrotu na kotłach możesz przyjąć pompy które są na powrocie w przypadku sprzęgła, jeśli dasz bufor to albo 3d termostat albo pompa kotłowa. Przelew z naczynia wzbiorczego powinien uchodzić do studzienki schładzającej, odległość między kotłami nie może być mniejsza niż 0,5 m. Do wysterowania kotłów na paliwo stałe w kaskadzie i z układami mieszającymi zobacz sterowniki firmy Compit. Co do doboru pomp kotłowych to musiałbyś sobie policzyć opór w obiegu pierwotnym, wymagany przepływ i dobrać pompę. W obiegu kotła 25 kW to myślą że 25-60 starczy, a dla 55 kW to albo 25-80 albo 32-80 ale tu trzeba policzyć.
Rekomendowane odpowiedzi
Zarchiwizowany
Ten temat przebywa obecnie w archiwum. Dodawanie nowych odpowiedzi zostało zablokowane.