Skocz do zawartości
IGNOROWANY

Ochrona Powrotu Vs Jedna Pompa Obiegowa.


linden

Rekomendowane odpowiedzi

Opublikowano

Witam, oczywiście jestem nowy na forum i oczywiście mam problem.

 

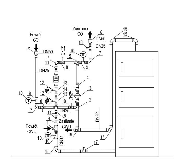
Instalacja wykonana wg schematu jak niżej.

Pompa - Wilo Yonos Pico 25/1-6

Kocioł - Defro Optima Komfort Plus 25 kW

Sterownik kotła - Defro S3P

Sterownik zaworu 4D - Defro MZ

Zawór czterodrogowy z siłownikiem - Herz DN25

Obliczenia strat ciepła dla domu dokonałem w programie Instal-therm. Otrzymałem wysokość podnoszenia 2,2m i przepływ 1,1 m3/h (oczywiście to dane orientacyjne - np faktycznych warstw posadzki w domu nie jestem w stanie ustalić) - pompa ustawiona na regulacji po stałym ciśnieniu.

 

No i rozpalamy. Temperatura na dworze +10C, zadana na kotle +65C(na tą chwilę w obiegu CO wpięty jest zasobnik CWU), temperatura zaworu 4d +55C no i temperatura ochrony powrotu +45C. Minimalne otwarcie zaworu 25% (sam zawór 4d działa prawidłowo - otwiera się w dobrym kierunku itd.) Po rozpaleniu zawór 4D nie rusza się z pozycji minimalnego otwarcia - na kotle temperatura rośnie do 75C, na grzejniki leci +39C na powrót +39C. Finalnie w kotle robi się wędzarnia, temperatura trzyma się stabilnie ale temperatury zaworu i powrotu ani drgną. Czy któryś z użytkowników forum ma pomysł co może być przyczyną takiego stanu rzeczy?

 

jpvd4i.jpg

Opublikowano

W zasadzie ten schemat wziąłem od znajomego, on co prawda ma kocioł z zasobnikiem bez siłownika na zaworze 4D. Zmiany jakie dokonałem to właśnie dołożenie zaworu różnicowego (naczynie wyrównawcze jest wpięte w nitkę grzejników, na tą chwilę nie mogę sobie pozwolić na "rycie" w pomieszczeniu w którym jest ono zamontowane), zmiana średnicy od kotła do momentu odejścia na CWU z DN25 na DN32.

 

Mógłbyś "rozwinąć" swoje uwagi?

Zarchiwizowany

Ten temat przebywa obecnie w archiwum. Dodawanie nowych odpowiedzi zostało zablokowane.

  • Ostatnio przeglądający   0 użytkowników

    • Brak zarejestrowanych użytkowników przeglądających tę stronę.
×
×
  • Dodaj nową pozycję...

Powiadomienie o plikach cookie

Używając tej strony zgadzasz się na Polityka prywatności.