pablitos Opublikowano 19 Lutego 2018 #1 Opublikowano 19 Lutego 2018 Witam w najbliższym czasie będę montował bufor ciepła Galmet 800L. Pytanie moje...... od samej góry jest przyłącze 6/4 cala które jest też wykorzystywane do odpowietrznika i czy mogę je wykorzystać jako mufę zasilającą prosto z kotła? Pozdrawiam
sambor Opublikowano 19 Lutego 2018 #2 Opublikowano 19 Lutego 2018 Możesz, ale to będzie lepsze miejsce do podpięcia odbiorów - sam tak mam i jest OK.
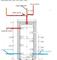
pablitos Opublikowano 19 Lutego 2018 Autor #3 Opublikowano 19 Lutego 2018 O coś takiego mi chodzi. Co wtedy z odpowietrznikiem? czy separetor na początku instalacji który mam wystarczy aby robił robotę za wszystkie odpowietrzenia.? Nie rysowałem tam pomp zaworow 3D bo o wiadomo że będą
sambor Opublikowano 19 Lutego 2018 #4 Opublikowano 19 Lutego 2018 To robi się trochę inaczej , masz schemat poniżej, jak masz separator powietrza to dajesz go przed samym buforem na zasilaniu z kotła
pablitos Opublikowano 20 Lutego 2018 Autor #5 Opublikowano 20 Lutego 2018 Dziękuję Sambor za pomoc tak też zrobie
Rekomendowane odpowiedzi
Zarchiwizowany
Ten temat przebywa obecnie w archiwum. Dodawanie nowych odpowiedzi zostało zablokowane.