Skocz do zawartości

marekd

Stały forumowicz
  • Postów

    1962
  • Dołączył

  • Ostatnia wizyta

  • Wygrane w rankingu

    3

Treść opublikowana przez marekd

  1. Od lipca kotly na paliwo stale moga chodzic w ukladach zamknietych z "chlodnica" czy tak ??
  2. Gdzie szukac tych fachowcow ja nie wiem ,moze sie ktos zglosi
  3. No niezle ,co to za piec masz :(
  4. Dziekuje za odpowiedz co myslicie o takim urzedzeniuhttp://www.allegro.pl/item803835338_wezownica_schladzajaca_zewnetrzna_komplet.html prosze zobaczcie ,dajcie opinie zeby miec kociol z zamknietym ukladem.
  5. marekd

    Jaki Piec Mam Kupic

    Szukaj kotlow z Pleszewa tlokowcow mniej awaryjne :D
  6. Dziekuje za podpowiedz moze ktos jeszcze cos powie
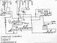
  7. Witam.Zamieszczam kolejny schemat inst.co i cwu.Krotki opis .Znowu cos naszkocowalem .Uklad jest zamkniety nie rysowalem ukladem bezpieczenstwa bo to juz wiem jak i co,powiedzmy.Narysowalem tylko jeden obw.co bo drugi i trzeci bedzie rownolegle wpiety do zas.i powroty.Pompa chroniaca piec jest wpieta w zaw.3d do regulacji przelywu ,a zawor zwrotny jest klapowy bez sprezyny by byl swobody przeplyw czynnika.Sterownik S sluzy do aut.przelaczania kotla-kominek w zaleznosci ktory pracuje czujniki na zas.kotla c.o i na kominku plaszcz.Sterownik S.KO sluzy do sterowaniem kominka -przepustnica powietrza, pompa.Sterowik do zaw.3d obw c.o bedzie sterowal 3obw grzejnikow . Prosze o opinie.
  8. Wie ktos co to za urzadzenie techniki c.o , jak dziala.
  9. Witam.Zamieszczam kolejny schemat inst.co i cwu.Krotki opis .Znowu cos naszkocowalem .Uklad jest zamkniety nie rysowalem ukladem bezpieczenstwa bo to juz wiem jak i co,powiedzmy.Narysowalem tylko jeden obw.co bo drugi i trzeci bedzie rownolegle wpiety do zas.i powroty.Pompa chroniaca piec jest wpieta w zaw.3d do regulacji przelywu ,a zawor zwrotny jest klapowy bez sprezyny by byl swobody przeplyw czynnika.Sterownik S sluzy do aut.przelaczania kotla-kominek w zaleznosci ktory pracuje czujniki na zas.kotla c.o i na kominku plaszcz.Sterownik S.KO sluzy do sterowaniem kominka -przepustnica powietrza, pompa.Sterowik do zaw.3d obw c.o bedzie sterowal 3obw grzejnikow . Prosze o opinie. Pzdrawiam Marek.
  10. Powierzchnia grzewcza 270m2 =parter jeden obw , pietro -drugi obw,piwnica -trzeci obw.
  11. Dziekuje za kontakt to opowiem czemu tyle 2 szt co sa na rozdzielacze to dwa odwody grzejne dol gora chce nimi sterowac sterownikiem UNICONTROL MIX07.Ten na dwa grzejnik ktore sa w piwnicy i osobny sterownik do niego albo na poczatek recznie .To tyle wyjasnien.
  12. Jest tu ktos kto sie wypowie na ten schemat
  13. w dalszym poscie jest schemat
  14. Witam.Prosze o komentarz tego schematu :)
  15. Witam.Wiesz opory wole zawsze by bylo na lata :)
  16. Kociol weglowy i kominek polaczone razem grzejace zbiornik cwu i co 3 obw.co 2 na r0zdzielaczach i zaw 4 drozne jeden niezalezny -piwnica na zaworze 3-droznym.Przy piecu weglowym wezownica schladzajaca z czujnikem przekroczenia 95*C. Kominek i piec w ukladzie zamknietym.
  17. Prosze o wyrazenie swojej opini tego schematy instalacji co i cwu . :)
  18. Jest tu ktos kto mi to zagadnienie wyjasnic pokolei wyjasnic
  19. To mam rozumiec naczynie wyrownawcze i zabezpieczenie (zawor cisnieniowy) wezownic i zabezpieczeni (----) a gdzie to naczynie przeponowe wsadzic
  20. marekd

    Coś Piszczy!

    wiesz lepiej na zimne dmuchac ,wylacz piec nabij cisnienie takie jak ci syczy i obserwuj gzie sie cos dzieje jeszcze mrozow nie ma to mozesz zrobic a jak nie szukaj fachowca
  21. marekd

    Coś Piszczy!

    Witam.Moze sie rozszczelnil przy tej temperaturze cisnienie wzrasta i ucieka nieszczelnoscia zobacz czy z komina nie leci bialy dym -para wodna
  22. zaraz bo juz mam metlik jezeli zastosujemy wezownice schladzajaca to juz nic nie stosujemy czy tak
  23. co sadza panstwo o wezownicy schladzajacej do kotla i kominka by nie ciagnac rur na strych
  24. Tu na tym forum gotowca nie dostaniesz sa musisz dojs do tego albo wolaj fachowca co cos zrobi i zostawi sie z tym majdanem szukaj czytaj i sie ucz ,powodzenia :P
×
×
  • Dodaj nową pozycję...

Powiadomienie o plikach cookie

Używając tej strony zgadzasz się na Polityka prywatności.