gfx
-
Postów
71 -
Dołączył
-
Ostatnia wizyta
Typ zawartości
Forum
Wydarzenia
Blogi
Artykuły
Odpowiedzi opublikowane przez gfx
-
-
zeby mozna bylo cos powiedziec na ten temat to napisz jaki masz piec i jkai sterownik.bo z regly obecne piece maja w sterowniku mozliwosc podpieca cwu i czujnik temperatury cwu czyli sam sobie ustawiasz jaka temperatura ma isc na cwu i nie masz problemu.a jak nie masz tej opcji w sterwoniku to zastanowilbym sie nad wymian sterownika
-
mapisz skad masz groszek i na czym polega twoj problem z piecem poza kiepsko wygladajacym popiolem.na[pisz jaki masz dom jaki metreaz ocieplenie instalacje to wiele ulatwi w pomcy.a tego rodzaju grudy moga robic sie z kiepskiej jakosci opalu albo za duzej temperatury spalania
-
zadzwon do producenta i spytaj sie jego czy nioe sprzeda ci wyzej wyminionych czesci
-
nie odbieraj mi nadziei ja jednak wierze calym sercem ze spalanie mi sie zmniejszy :)
-
no i w koncu baypass zamontowany z tego co zauwazylem to temperatura powrotu podniosla sie o 10 stopni teraz na kotle 55 45 na powrocie.ale co ciekawe wczesniejsze problemy z przelewaniem znikly calkowicie pompa z zakreconym baypassem chodzsi na 3 biegu i nic nie wyrzuca zero przelwania w grzejnikach itd itp.wydaje mi sie ze wkoncu instalacja zostala porzadnie napelniona tzn bardzo bardzo bardzo powoli.takze temat uwazam za zamkniety kiminero jestem twoim dluznikim dziekuje i pozdrawiam
-
a napisz jaka masz temprature w domu powierzchnie ocieplenie itd .i najwazniejsze spalanie bo takie informacje co podales to zadne problem uzyskac sztuka jest uzyskac takie parametry a sapalanie miec jak na najnizszym poziomie.
-
to jak z ta temperatura?
-
nie ma opcji zeby piec nie doszedl do temperatury 60 stopni problem tkwi u ysatwieniach napisz jakie masz nastawy to napewno ktos z forumowiczow cos podpowie
-
a moglbys??
-
wydaje mi sie ze moja teoria ma troche racji tylko dokladnie na ile to wyjdzie w praktyce,pewnie kosztem tempertaury w domu ale wydaje mi sie ze po srednicach moich rur ze instalacja nie powinna odczuc tego baypassu.i mysle sobie tak teraz jak kociolek wejdzie mi w podtrzymanie to przynajmiej pol h bedzie w tym podtrzymaniu a nie 10 min to samo mysle ze bede musial podac miej paliwa zeby zlapac zadana temperature niz teraz bo roznica 20 stopni wydaje mi sie dosc duza.kocilo lapie 55 stopni co z tego jak wpada do niego powrot ktory probuje go schlodzic do temperatury 35 stopni.bo nie moge pojac ze niektorszy pisza ze mieszkaja w domu z lat 70 maja dodatkowo cwu podpiete do kotla instalacje stara dom nie ocieplony i spalanie na takich morozach rzedu 30 kg ja mam 2 krotnie wieksze a ogrzewam podbna powierzchnie.oczywiscie wtedy jest mowa temp 60 na piecu na grzejniki temp 42 czyli te 18 stopni wraca z powrotem do kotla i mysle temu uzyskuja takie wyniki.
-
no ale wezmy to na logike woda z kotla wychodzi z temperatura 55 stopni wraca z temperatura 35 stopni to teraz kocicol zeby wyrownac straty musi odpwiednia ilosc plaiwa spalic zeby ponownie woda na wyjsciu miala 55 stopni a tak jak woda do kotla bedzie wracac z temperatura okolo 50 stopni to kociol bedzie musial mniej pracowac bo roznica temperatury wejscia wyjscia bedzie mniejsza.popraw mnie jak sie myle.
-
czyli same plusy :)ja licze ze zmniejszy mi sie spalanie bo polki co to z kotlowni wychodze z nie tega mina.powiedz ze mysle logicznie bo jak tempoeratury zasialnia jest 55 powrotu 35 to 20 stopni wychladza bardzo szybko tempertaure zadana tj 55 stopni.(kociol w podtrzymaniu jest u mnie max 10 min co wydaje mi sie stanowczo za malo)
-
niestety nie.ale jestem na tyle czesto w kotlowni ze mysle ze autamatyka w moich rekach zda egzamin :)czyli lepiej wspawac rure do zasilania i pociagnac do samego dolu i wpuscic kolo pompy jak uwazasz ze tak bedzie lepiej to tak tez uczyni PAN CZESIU.a powiedz mi jeszcze jaka srednice rury najlepiej zastoswac i konkretnie jaki zawor bo srubunki ja zakupie on tylko przyjdzie i wykona robote.
-
a powiedz mi jeszcze jaka masz temperature powrotu a jak zasilania??
-
-
mowisz o ociepleniu tego naczynia??jak tak to spokojnie za 20 min bede w domu to od razu wskakuje na strych opatulic je solidnie.a napisz mi cz yten baypass moge wpiac tak jak pokazalem na tym schemacie nie zagrazajac calemu obiegowi wody zrobie tez zdjecia zebys naocznie zobaczyl jak to bedzie wygladac.a powiedz mia jaki koszt bylby jakbym zamontowal zawor z termostatem co sam by sie otwieral i sam domykal.i ogolnie jestem ci bardzo wdzieczny za pomoc.jak mieszkasz w opolskim to masz u mnie duze piwo. i o co chodzi z symbole zawor N-U?
-
wszytskie maja termostay w ukladzie polki co nie mam cwu plan na przyszly rok.a z tym 180 chodzi o to ze laczac zasialnie z powrotem tak jak na poprzednim schemacie musze kupic 180 cm rury bo taka jest odleglosc miedzy zasilaniem u gory i powrotem na dole ale moge zrobic to tak ze polaczyc zasialnie z powrotem z lewego pionu ktore wchodzi tuz za pompa i wtedy potrzeba mi 10 cm rury plus zawor.hm a odnosnie ocieplenia naczynia to chyba musze tam wejsc jeszcze raz bo zrobilem to na odpie..... z tego co pamietam:)poprawielm schemat teraz jest to czytelne o co mi chodzi
-
masz zapowietrzony uklad wraz ze wzrostem temp rosni cisnienie w rurach dlatego przy 55 stopniach jest to bardziej odczuwalne a powiedz jak temperature masz powrotu zaraz przy kotle??jak nie lapie ci temperatury wyzszej to skroc podawanie np daj 3 min i dmuchawe ustaw na 5 bieg i obserowoj co sie dzieje
-
kiminero wczesniej piece byly o wysokosci okolo metra 1,20 pompa byla zaraz nad wyjsciem z pieca teraz mam piec na okolo 1,70 wiec pola manewru juz nie ma.a co do 2 biegu pompy teraz jak wlaczam 2 bieg nic nie wylewa jest chlipanie ale robie tak odkrecam grzejnik na full odpwoietrza sie przykrecam znowu sie odpowietrza i tak na zmiane z 3 grzejnikami robie bo resztaq chodzi okej i co zauwazylem ze teraz np grzejnik w lazience jest caly goracy nie tylko gora jak bylo wczesniej i zauwazylem ze na manometrze podnisolo mi sie cicsnienie wczesniej bylo 0,05 Mpa teraz 2 kreski wyzej 0,07 o ile sie nie myle (oczywisie na 1 biegu pompy)i teraz takie pytanko moze byc ze przez to moje odpowietrzanie zwieksza sie cisnienie w rurach bo jest jednak mniej powietrza???a druga sparwa czy moge zamontowac ten baypass tak jak na scheamcie ponizej bo wtedy z 180 rury zrobi sie 10 cm plus zawor?i ostanie pytanie jak mam napelnic instalacje [po tym jak pan czesiou wykona swoja robote zeby byla naj mniej zapowietrzona??
-
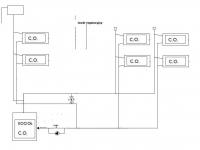
Na tym schemacie jest ok,po prawej odpowietrzniki na pionach a po lewej odpowietrzają się prze NW.Dołączam schemat podłączenia dolnego i górnego,napisz jak jest u ciebie.
ani jeden ani drugi scheamt u mnie na pionach nie ma zadnych odpowietrznikow zasialnie wszedzie idzie gora powrot dolem i odpwoietrzniki pionowe jak na ponizszym schemacie(oczywiscie na grzejnikach)
-
Jeżeli dobrze widzę to masz górne zasilanie grzejników,przynajmniej na zdjęciu.W takim układzie odpowietrzniki na grzejnikach nie spełniają roli,powinny byc na pionach.
to zdjecie jest zapozyczone z neta zeby pokazac jakie mam grzsejniki u mnie jest tak ze ida piony i z pionu gora grzejnika zasialanie dol powrot czyli podejrzewam standardowo wiec jak wkoncu jest z tymi odpowietrzniukami dzialaja czy nie czy zel sa zamontowane??
-
Chciałbym abyś zrozumiał co dzieje się w twojej instalacji.
Z punktu widzenia krążenia wody nie ma znaczenia gdzie jest pompa. Jednak układ otwarty ma jedną wadę: jest otwarty. Naprostsza droga tłoczonej wody, to kierunek do naczynia. Aby temu przeciwdziałać mając pompę na powrocie, trzeba wysoko naczynie zawiesić. Obrazowo wygląda to tak:
wiec okej co teraz zrobic zeby bylo wszytsko tak jak powinno byc ?? w przyszlym tygodniu bede montowal baypass ten o ktorym mowiles wiec wode bedzie trzeba sposcic wiec nie widze przeszkod zeby zamontowac pompe z powroterm na zasialnie tylko jak tak to w ktorym miejscu ma byc ten baypass bo na d samym kotlem nie mam miejsca na pompe jedyna opcja jak jest mozliwa taka jak na zdjeciu
-
to juz nic nie rozumiem.ale sprawa wyglada tak ze jak przejda mrozy bede mial u siebie tego PANA CZESIA ktory bedzie montowac ten baypass wiec jak to poprawi cala sytuacje to karze mu z powrotem dac ta pompe na zasialnia tak jak zawsze byla.tylko ze druga sprawa Janek ze juz mi wody nie wylewa tak jak za pierwszym razem tylko teraz rzeklbym ze poziom sie podnosi troche wyplynie i przestaje a wczesniej woda poprostu uciekla
-

Kociol Ekw-Raps Witkowski
w Kotły z podajnikiem
Opublikowano
troche o doswieze temat dla posiadaczy kotla witkowski ja dalej walcze z moim spalaniem i nie moge zrozumiec ze kociol przy -20 pali 60 kg a przy plus 2 45 kg.muse chyba zmienic groszek bo wyczerpaly mki sie pomysly odnosnie mojego spalania ciekawi mnie jak jest u innych co posiadaja taki kociol