Skocz do zawartości

nazgul

Nowy Forumowicz
  • Postów

    1
  • Dołączył

  • Ostatnia wizyta

Osiągnięcia nazgul

Nowicjusz

Nowicjusz (1/14)

  • Pierwszy post
  • Tydzień pierwszy zaliczony
  • Miesiąc później
  • Od roku na pokładzie
  • Starter dyskusji

Najnowsze odznaki

0

Reputacja

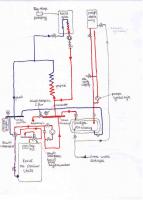
  1. Witam i zwracam sie z pytaniami do osób znających się na rzeczy. Posiadam instalacje dwukotłową z 2 podgrzewaczami wody jak na załączonym obrazku. Moje problemy i pytania to: 1.Przy włączeniu 2 pieca na paliwo stałe, ciśnienie wody skacze do 4Barów przy temperaturze 60C i wraz ze wzrostem temp. cisnienie sie podnosi, normalnie mam niecałe 2Bary i z tym ciśnieniem chodzi kocioł gazowy. Skutkuje to tym, że zawór bezpieczeństwa 2Bary przepuszcza i wylatuje mi woda z obiegu. Sprawa jest o tyle dziwna, ze wczesniej mialem tez kocioł weglowy, ale bez zawóru 4drogowego i nie bylo takich skoków cisnienia. Nowy piec jest wiekszy -36KW, ma wieksza powierzchnie wodna, moze to ma jakis zwiazek? Ewentualnie moze jest cos nie tak z sama instalacja? 2.Kocioł na paliwo stałe (firmy Dziubarczyk, Termiko) posiada reg.temp.PŁOMYK z algorytmem PID, pytanie czy da się jakoś skonfigurować ten regulator, zeby się wyłączał automatycznie po wyczerpaniu paliwa?, wiem ze on ma taka funkcje, ale działa to na zasadzie, ze temp. musi spasc ponizej 30C i wtedy regulator sie wylacza, notomiast w moim przypadku jest to nie mozliwe, bo zaczyna wtedy grzac kocioł gazowy i temp. w obiegu mi nie spadnie ponizej 30C. Moze zastosowac jakis dodatkowy elektrozawór? 3.I ostatnie pytanie. Jak podłaczyć cyrkulacje CWO od strony podgrzewacza przepływowego?Jest to podgrzewacz ze sterowaniem eletronicznym, wlacza sie hydrauliczne poprzez przepływ wody, w zime nie ma problemu bo działa podgrzewacz płaszczowy i cyrkulacja tez na biezaco.Ale chcialem cos wymyslic na lato zeby np.wlaczyc pompe cyrkulacyjna, woda by krązyla w obiegu a podgrzewacz bedzie ja podgrzewal wylaczajac sie na zadanej temp.? Z góry dziekuje za podpowiedzi w rozwiazaniu powyzszych kwestii...
×
×
  • Dodaj nową pozycję...

Powiadomienie o plikach cookie

Używając tej strony zgadzasz się na Polityka prywatności.